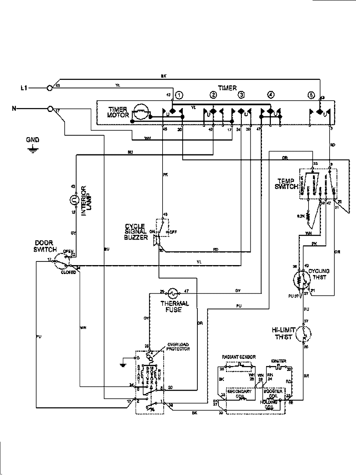
MDE6400AYW 09 – WIRING INFORMATIONadmin2025-04-26T09:58:22+00:00MDE6400AYW 09 – WIRING INFORMATION ProductsPositionProductNIMAY 15003208