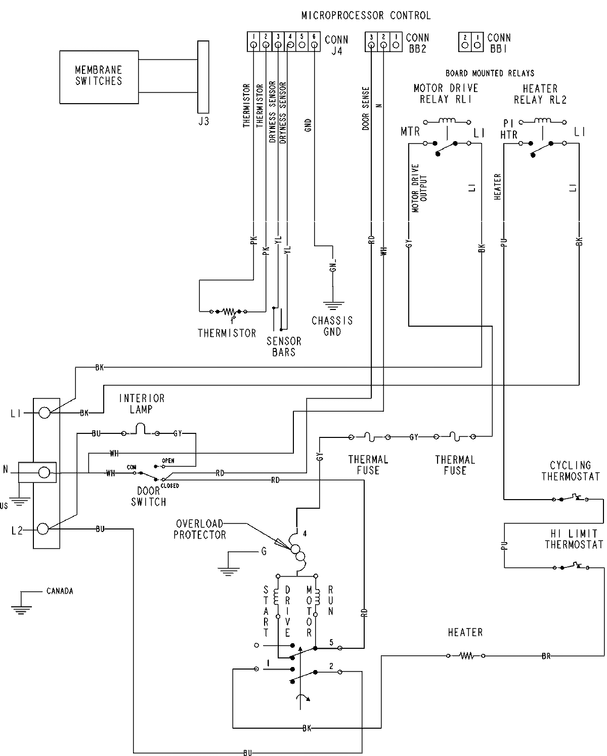
MDE6800AZQ 07 – WIRING INFORMATIONadmin2025-04-26T09:59:52+00:00MDE6800AZQ 07 – WIRING INFORMATION ProductsPositionProductNIMAY 15003536