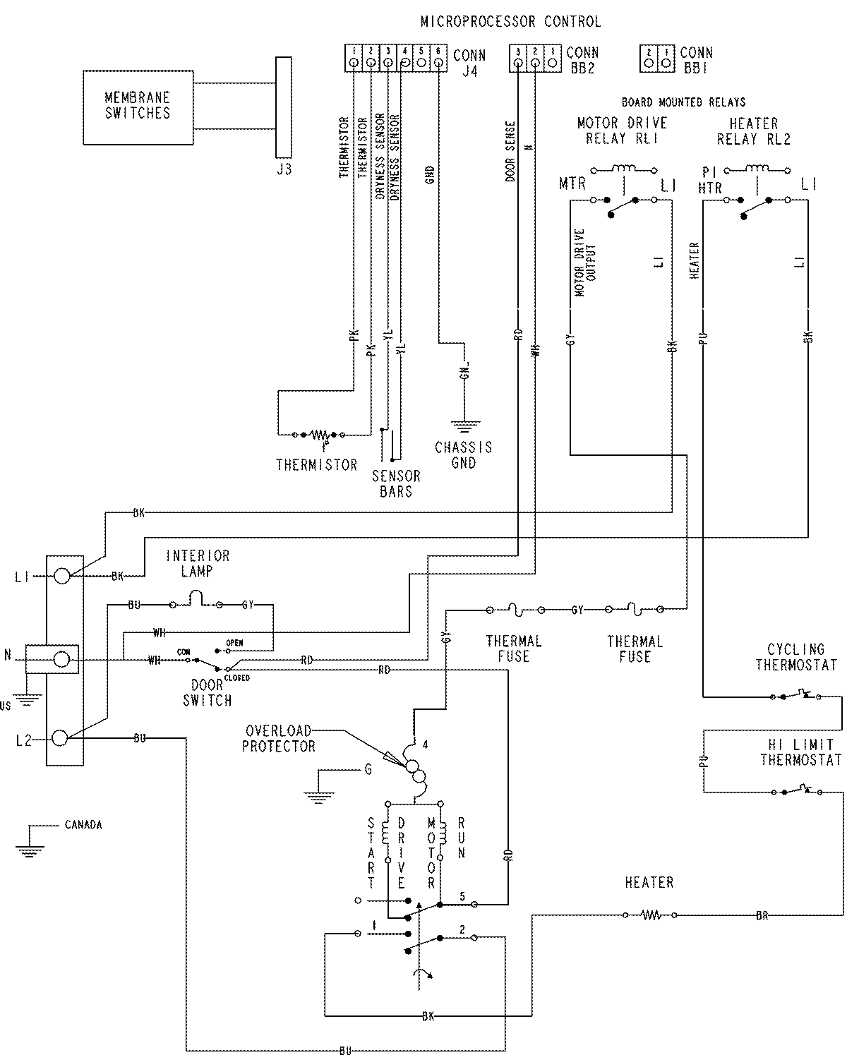
MDE6800AZW 07 – WIRING INFORMATION

MDE6800AZW 07 – WIRING INFORMATION

Products

PositionProduct
NIMAY 15003536