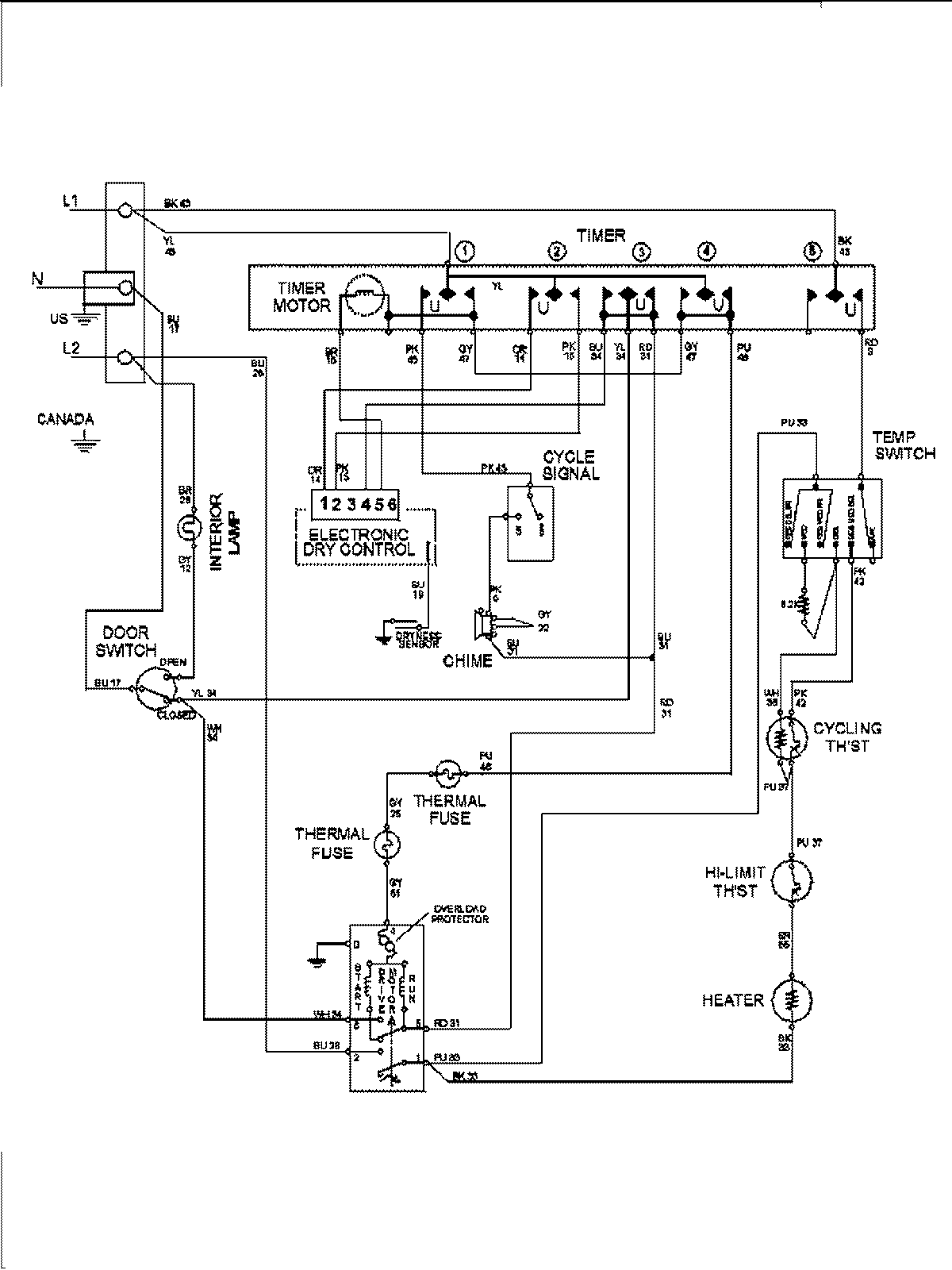
MDE7400AYW 08 – WIRING INFORMATION

MDE7400AYW 08 – WIRING INFORMATION

Products

PositionProduct
1MAY 15003279