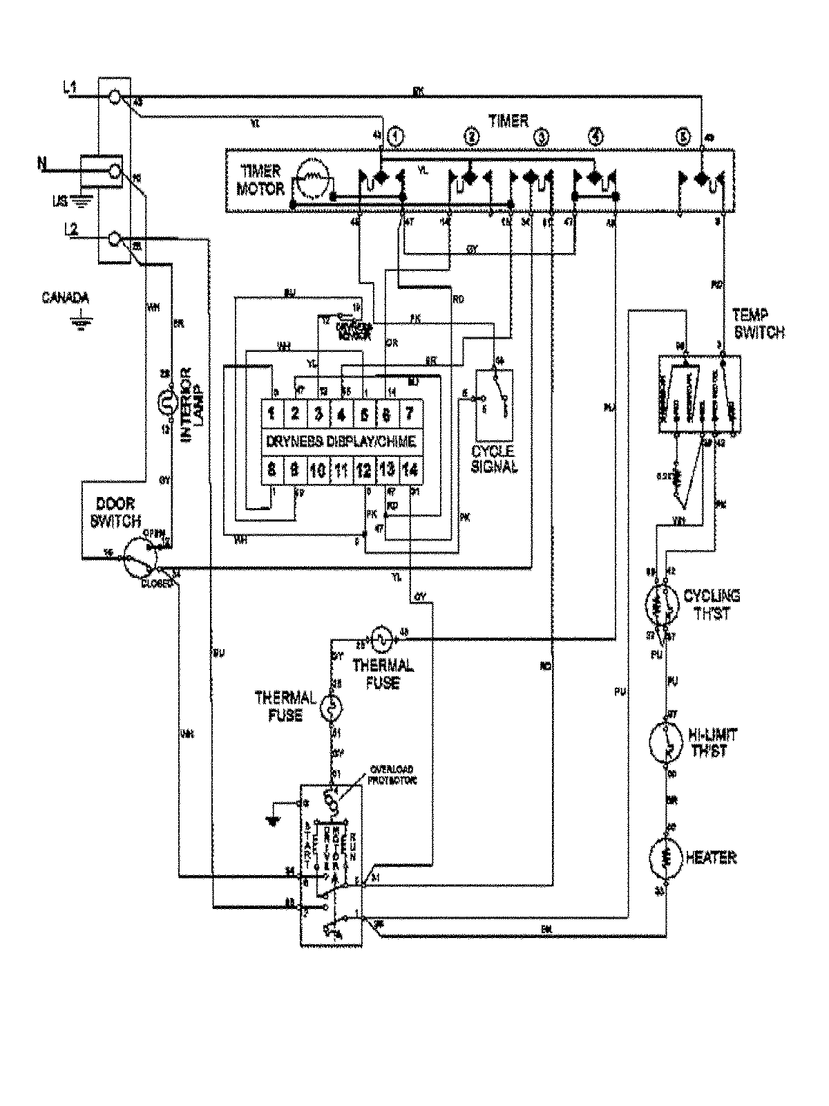
MDE7400AYW 09 – WIRING INFORMATIONadmin2025-04-26T10:00:04+00:00MDE7400AYW 09 – WIRING INFORMATION ProductsPositionProduct1MAY 15003367