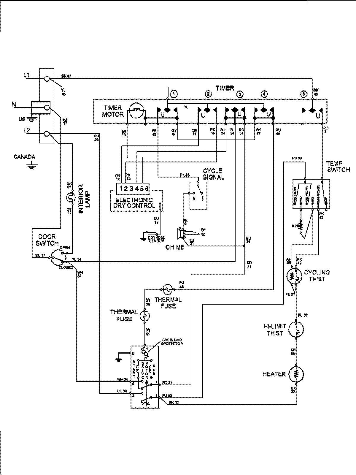
MDE7460AYQ 09 – WIRING INFORMATIONadmin2025-04-26T09:57:56+00:00MDE7460AYQ 09 – WIRING INFORMATION ProductsPositionProduct1MAY 15003278