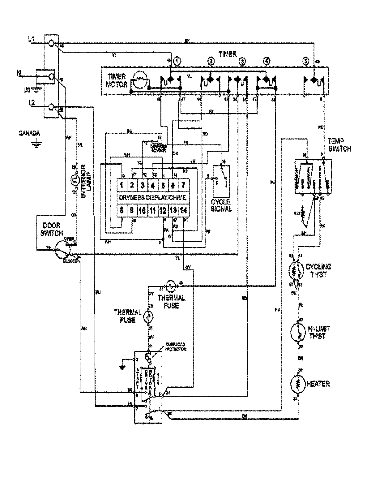
MDE7460AYQ 10 – WIRING INFORMATIONadmin2025-04-26T09:57:59+00:00MDE7460AYQ 10 – WIRING INFORMATION ProductsPositionProduct1MAY 15003367