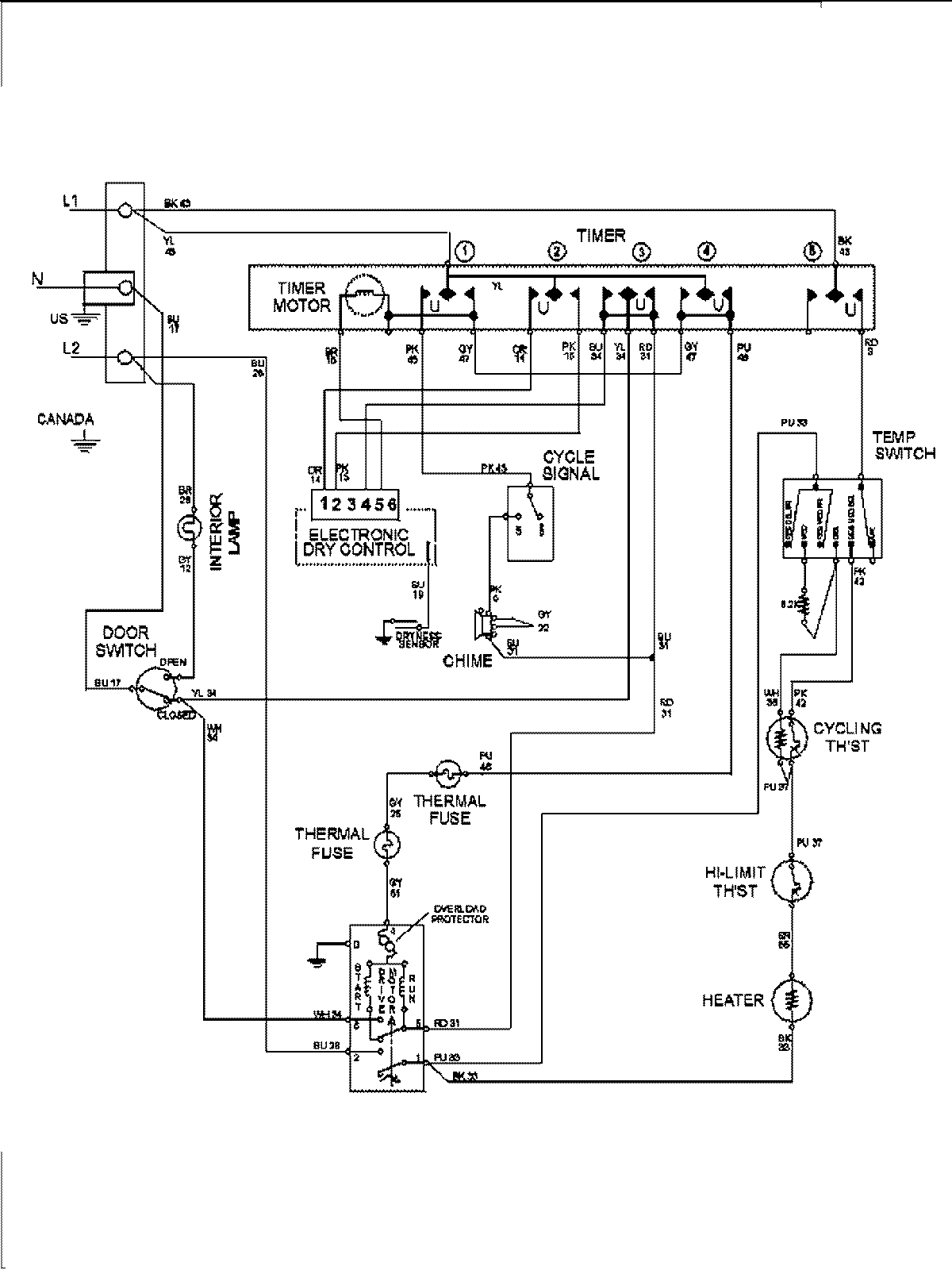
MDE7460AYW 09 – WIRING INFORMATIONadmin2025-04-26T10:02:16+00:00MDE7460AYW 09 – WIRING INFORMATION ProductsPositionProduct1MAY 15003278