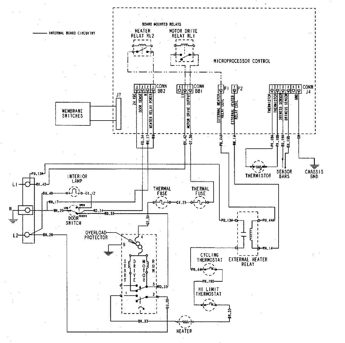
MDE7550AGW 07 – WIRING INFORMATIONadmin2025-04-26T10:00:07+00:00MDE7550AGW 07 – WIRING INFORMATION ProductsPositionProductNIMAY 15002913