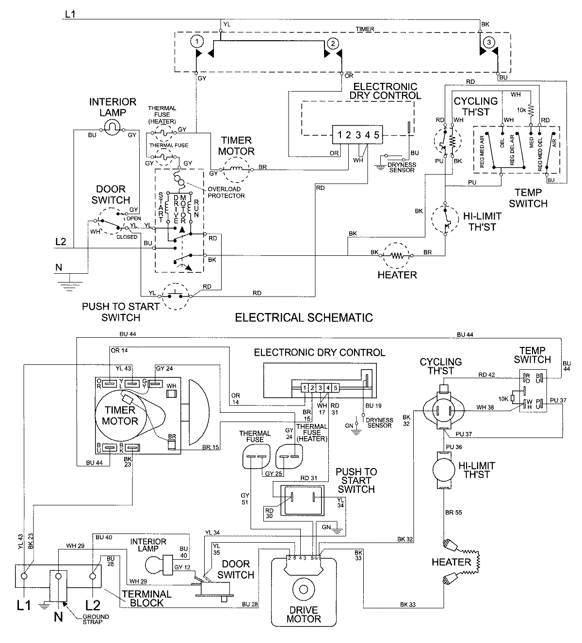
MDE7600AYQ 08 – WIRING INFORMATIONadmin2025-04-26T10:00:15+00:00MDE7600AYQ 08 – WIRING INFORMATION ProductsPositionProductNIMAY 15002677