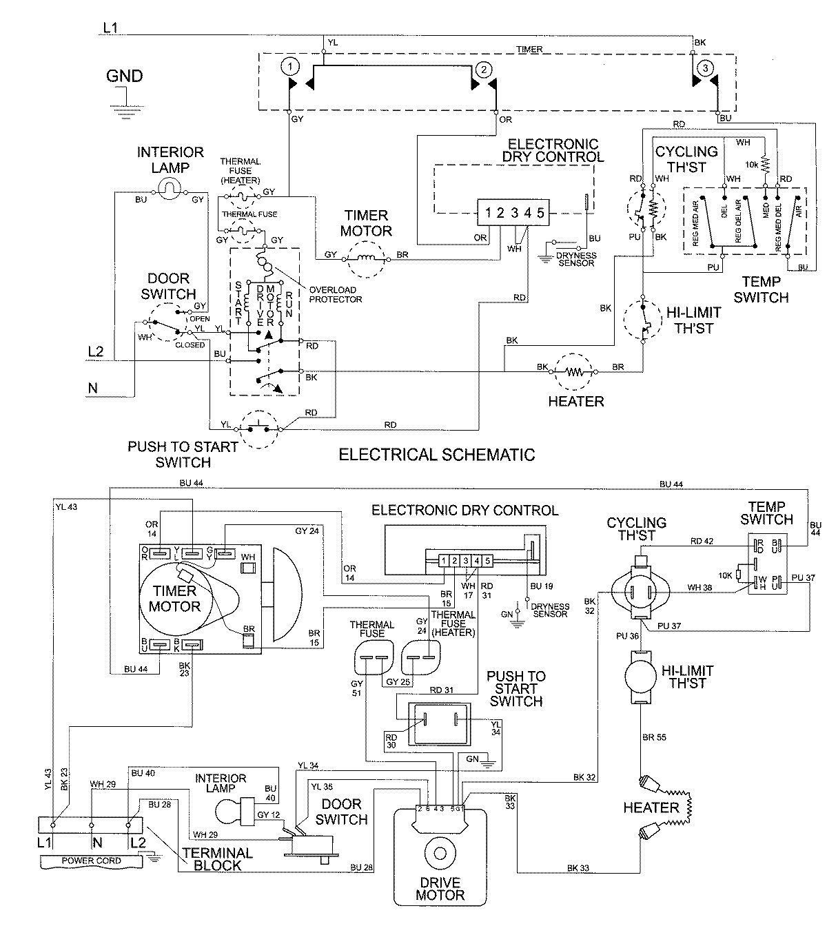
MDE7600AZQ 07 – WIRING INFORMATIONadmin2025-04-26T10:01:46+00:00MDE7600AZQ 07 – WIRING INFORMATION ProductsPositionProductNIMAY 15002676