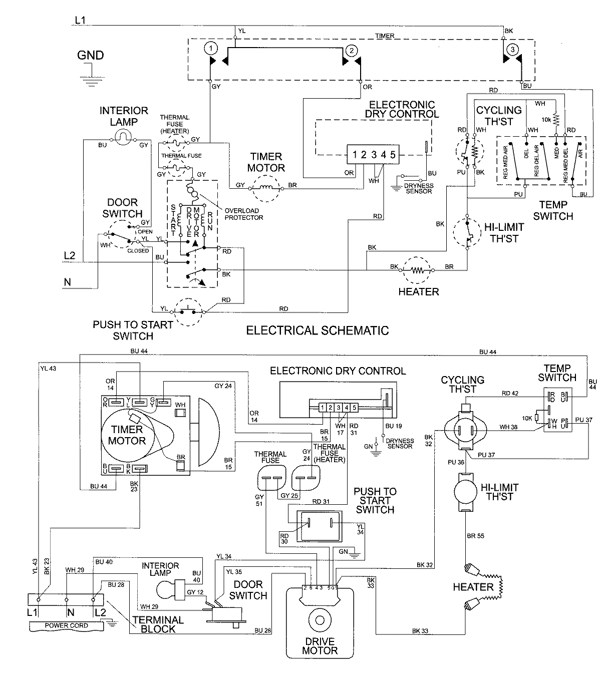
MDE7600AZW 07 – WIRING INFORMATIONadmin2025-04-26T10:01:25+00:00MDE7600AZW 07 – WIRING INFORMATION ProductsPositionProductNIMAY 15002676