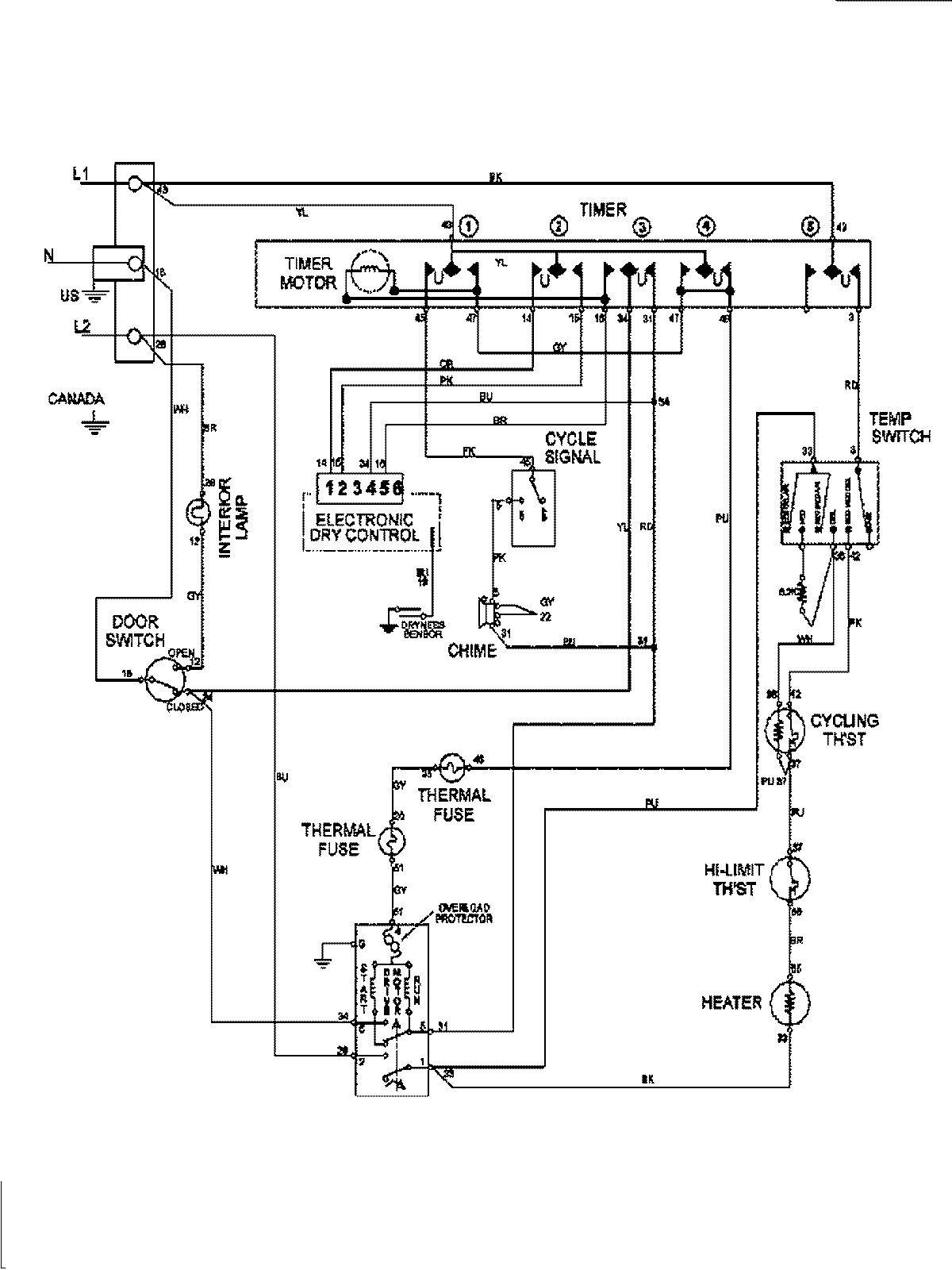
MDE7657BYQ 08 – WIRING INFORMATION

MDE7657BYQ 08 – WIRING INFORMATION

Products

PositionProduct
1MAY 15003279