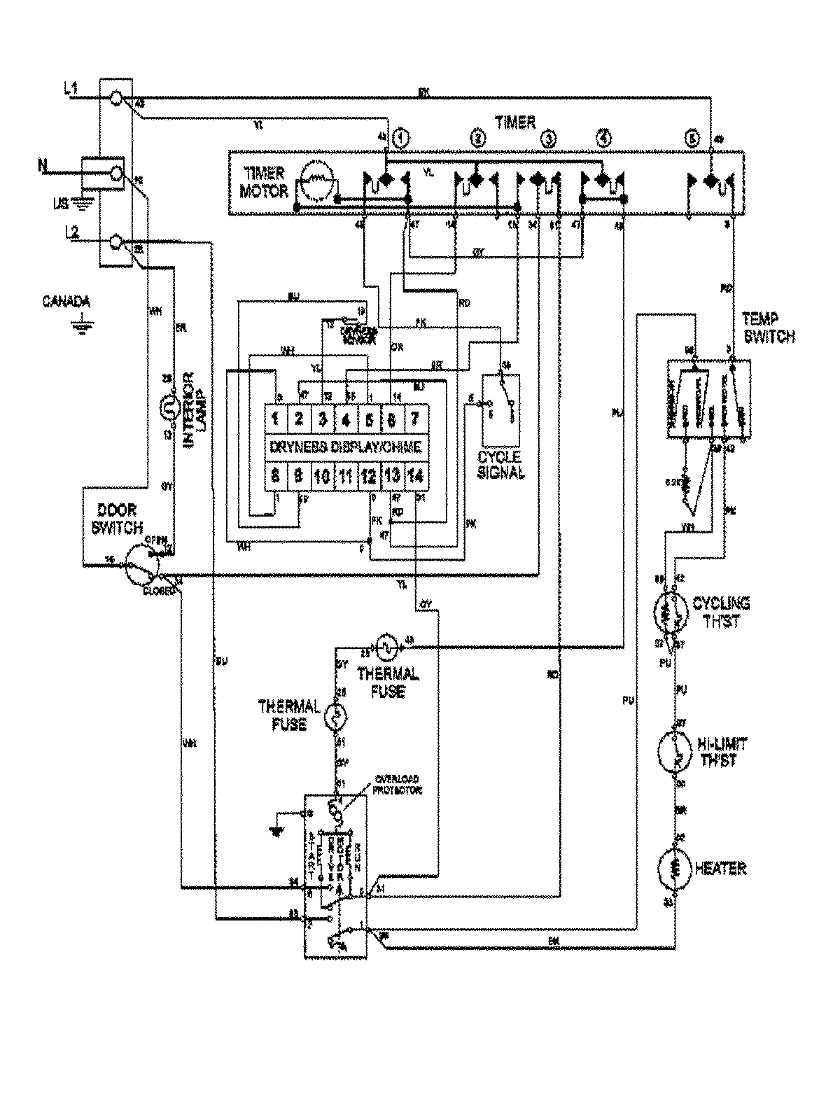
MDE7657BYW 09 – WIRING INFORMATIONadmin2025-04-26T10:00:39+00:00MDE7657BYW 09 – WIRING INFORMATION ProductsPositionProduct1MAY 15003367