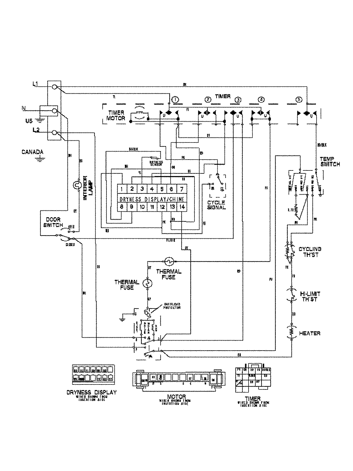
MDE7658BYQ 09 – WIRING INFORMATION

MDE7658BYQ 09 – WIRING INFORMATION

Products

PositionProduct
NIMAY 15003475