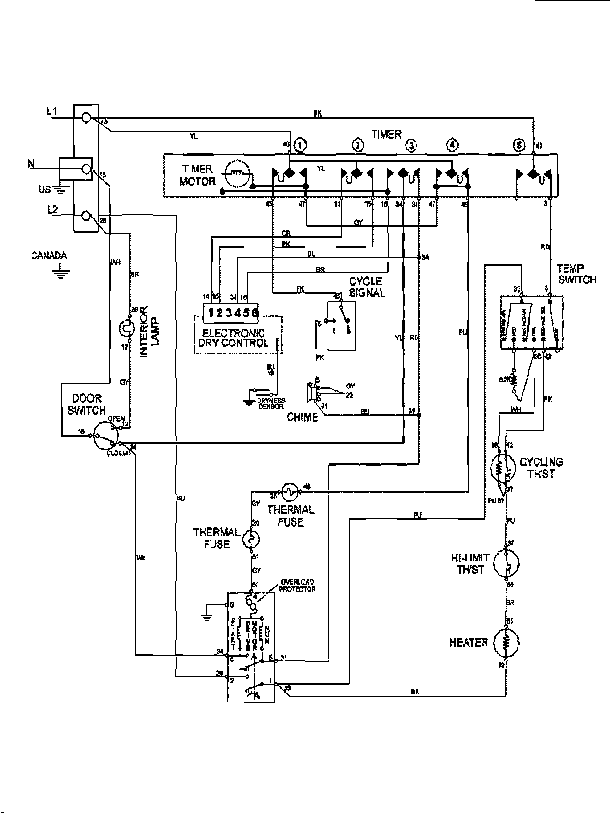
MDE7658BYW 08 – WIRING INFORMATIONadmin2025-04-26T09:58:28+00:00MDE7658BYW 08 – WIRING INFORMATION ProductsPositionProduct1MAY 15003278