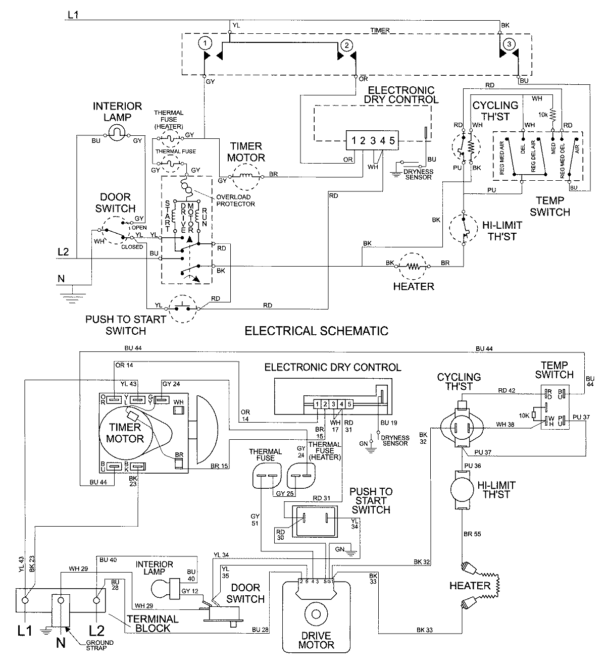
MDE7758AYW 09 – WIRING INFORMATIONadmin2025-04-26T10:01:46+00:00MDE7758AYW 09 – WIRING INFORMATION ProductsPositionProductNIMAY 15002677