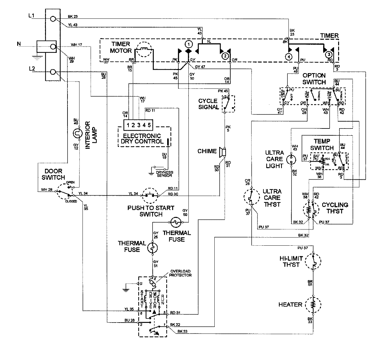
MDE8000AYW 08 – WIRING INFORMATIONadmin2025-04-26T09:58:32+00:00MDE8000AYW 08 – WIRING INFORMATION ProductsPositionProductNIMAY 15002678