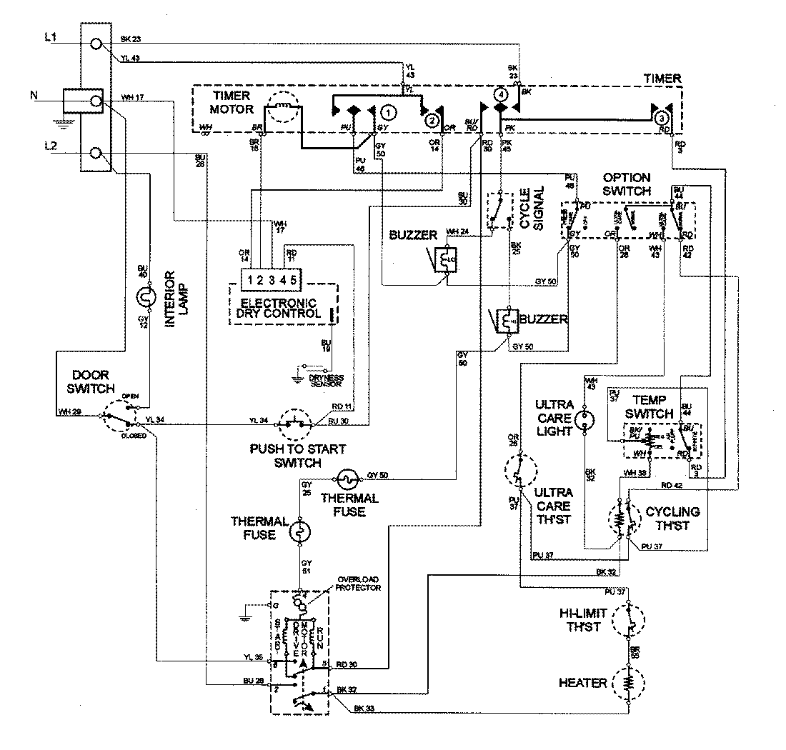
MDE8057AYQ 05 – WIRING INFORMATIONadmin2025-04-26T10:00:12+00:00MDE8057AYQ 05 – WIRING INFORMATION ProductsPositionProductNIMAY 15002578