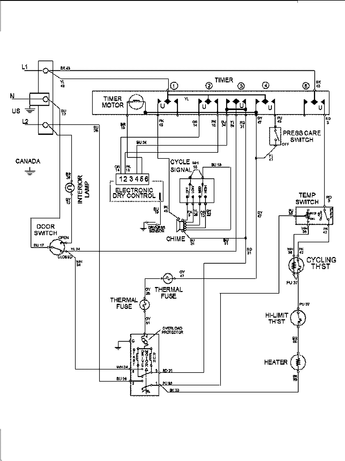
MDE8400AYQ 09 – WIRING INFORMATIONadmin2025-04-26T10:00:02+00:00MDE8400AYQ 09 – WIRING INFORMATION ProductsPositionProduct1MAY 15003281