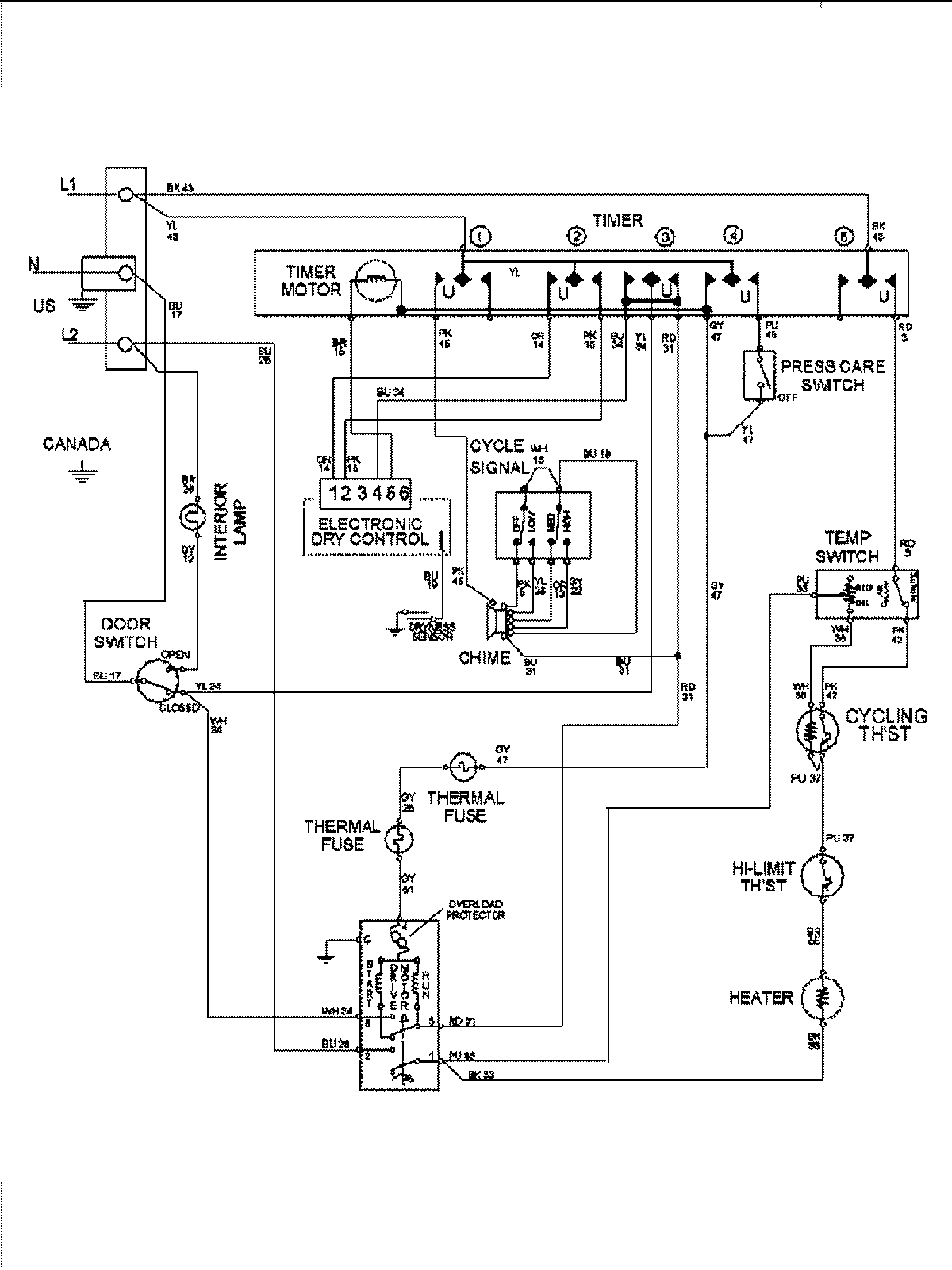
MDE8400AZW 08 – WIRING INFORMATIONadmin2025-04-26T10:02:05+00:00MDE8400AZW 08 – WIRING INFORMATION ProductsPositionProduct1MAY 15003281