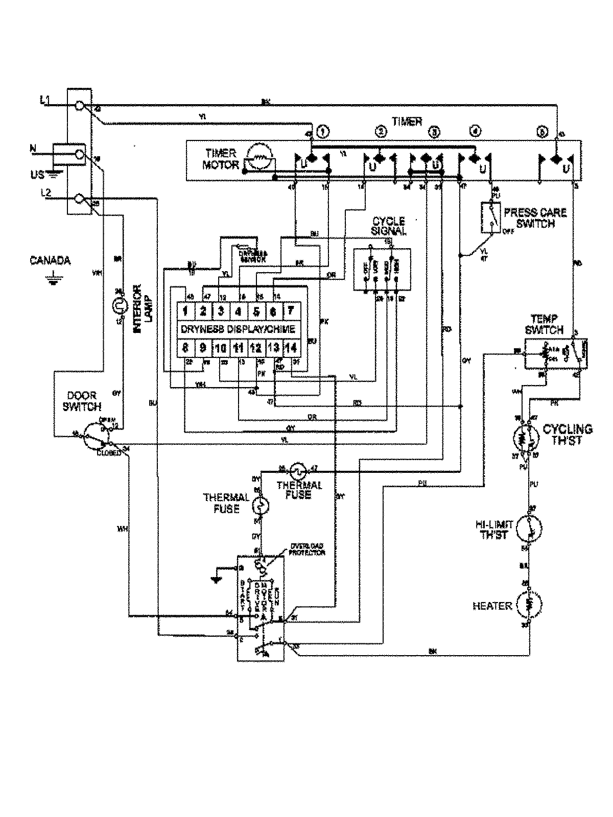
MDE8400AZW 09 – WIRING INFORMATIONadmin2025-04-26T10:01:47+00:00MDE8400AZW 09 – WIRING INFORMATION ProductsPositionProduct1MAY 15003369