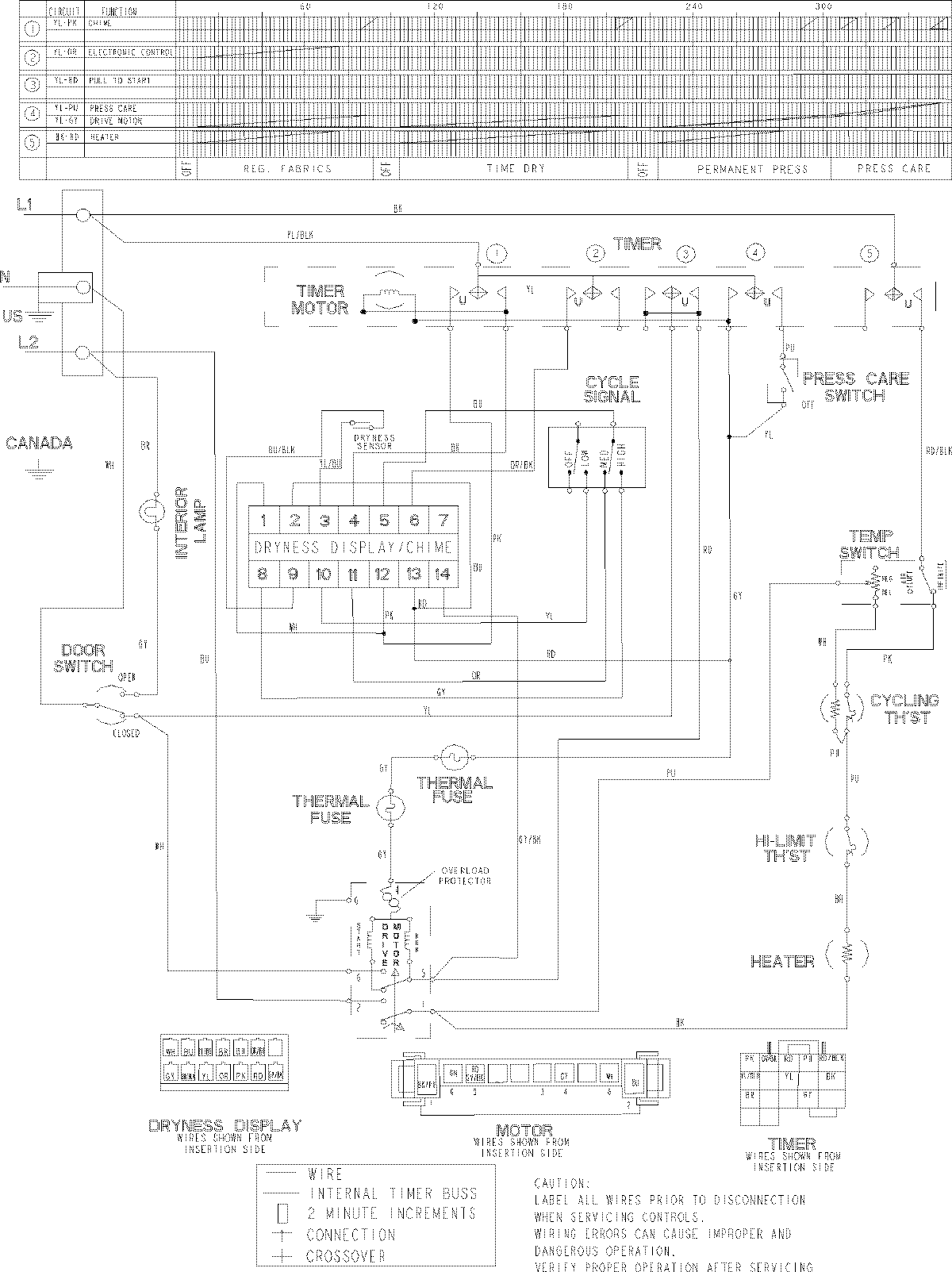
MDE8400AZW 10 – WIRING INFORMATIONadmin2025-04-26T10:02:10+00:00MDE8400AZW 10 – WIRING INFORMATION ProductsPositionProductNIMAY 15003539