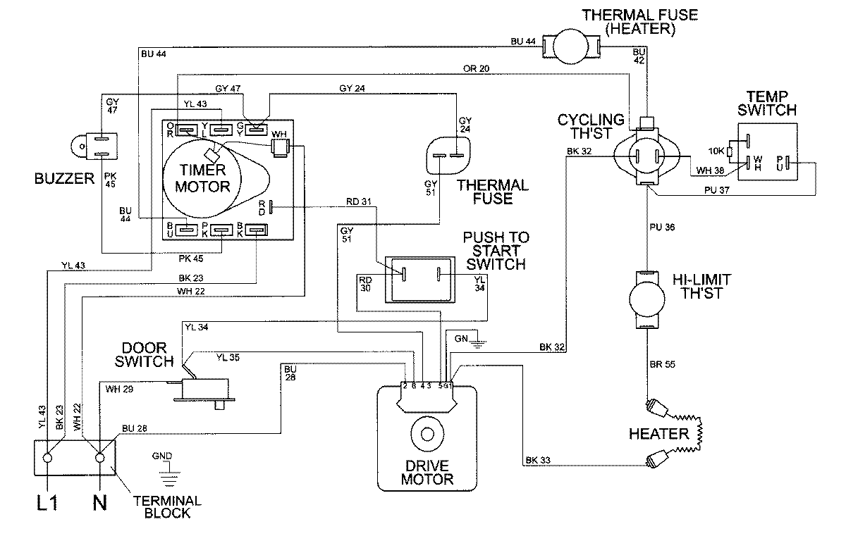
MDE8426AAW 08 – WIRING INFORMATIONadmin2025-04-26T09:59:41+00:00MDE8426AAW 08 – WIRING INFORMATION ProductsPositionProductNIMAY 15002395