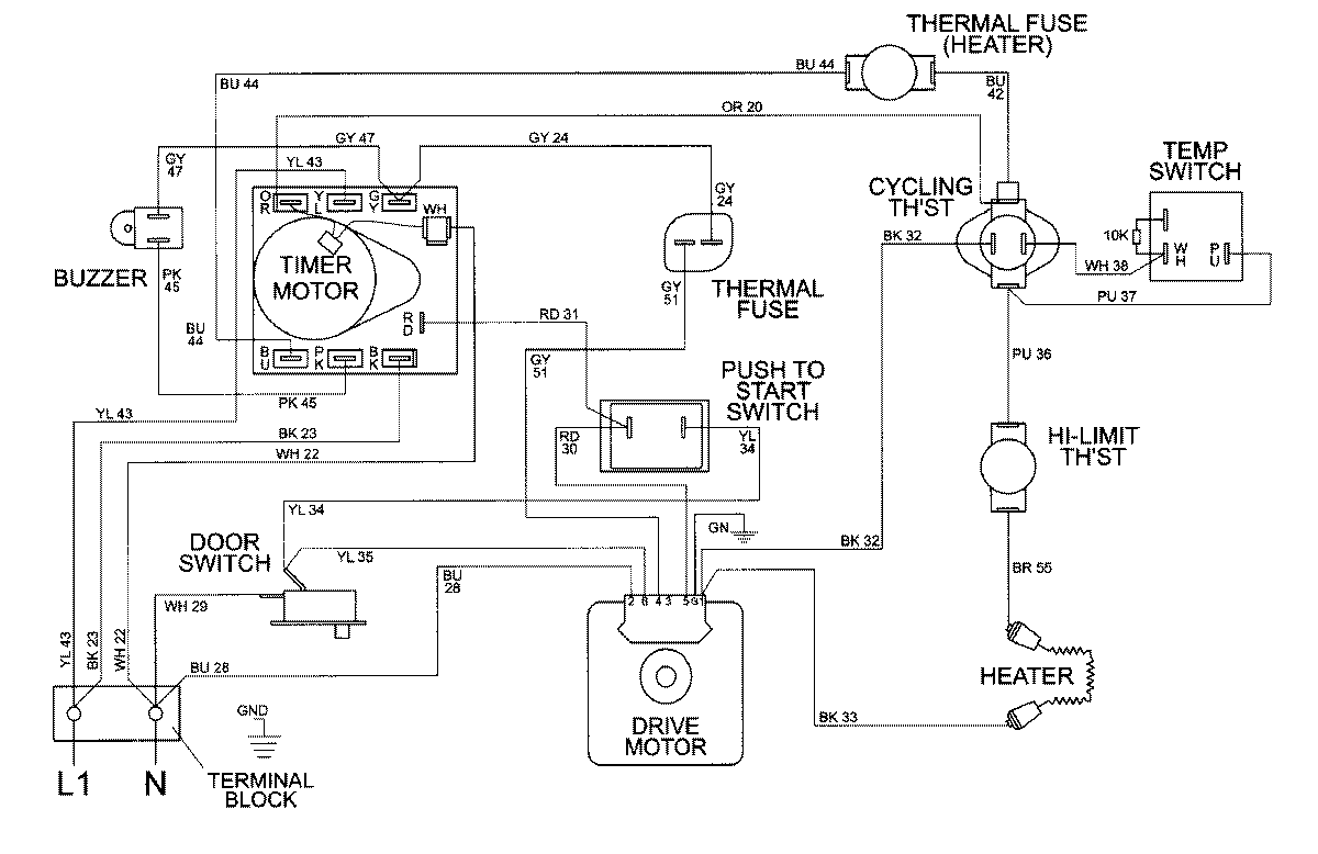
MDE8550AGW 08 – WIRING INFORMATIONadmin2025-04-26T09:58:16+00:00MDE8550AGW 08 – WIRING INFORMATION ProductsPositionProductNIMAY 15002395