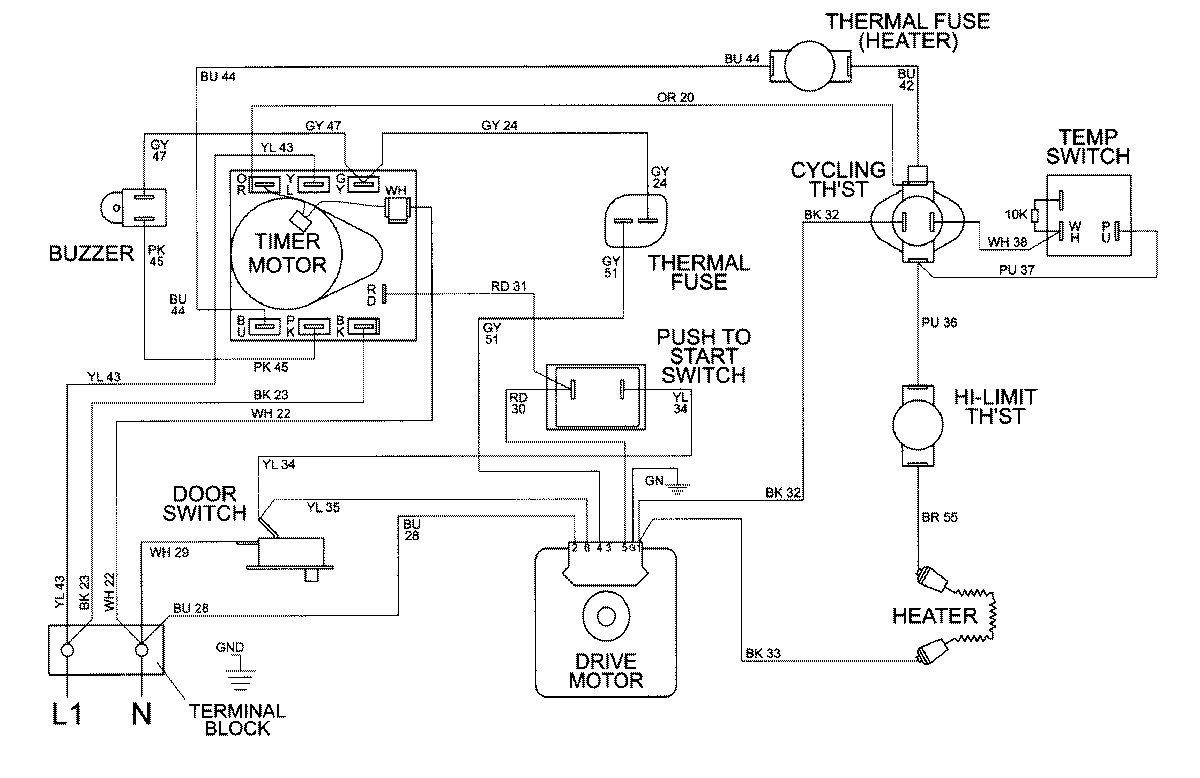
MDE8550BGW 08 – WIRING INFORMATIONadmin2025-04-26T10:00:49+00:00MDE8550BGW 08 – WIRING INFORMATION ProductsPositionProductNIMAY 15002395