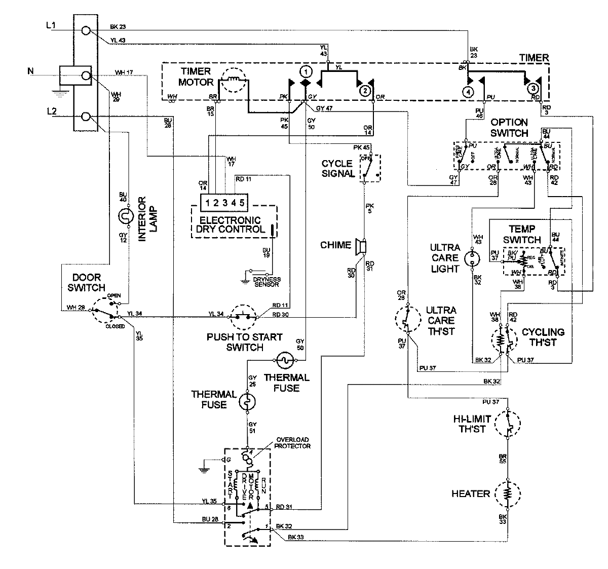
MDE8600AYQ 09 – WIRING INFORMATIONadmin2025-04-26T09:59:39+00:00MDE8600AYQ 09 – WIRING INFORMATION ProductsPositionProductNIMAY 15002585