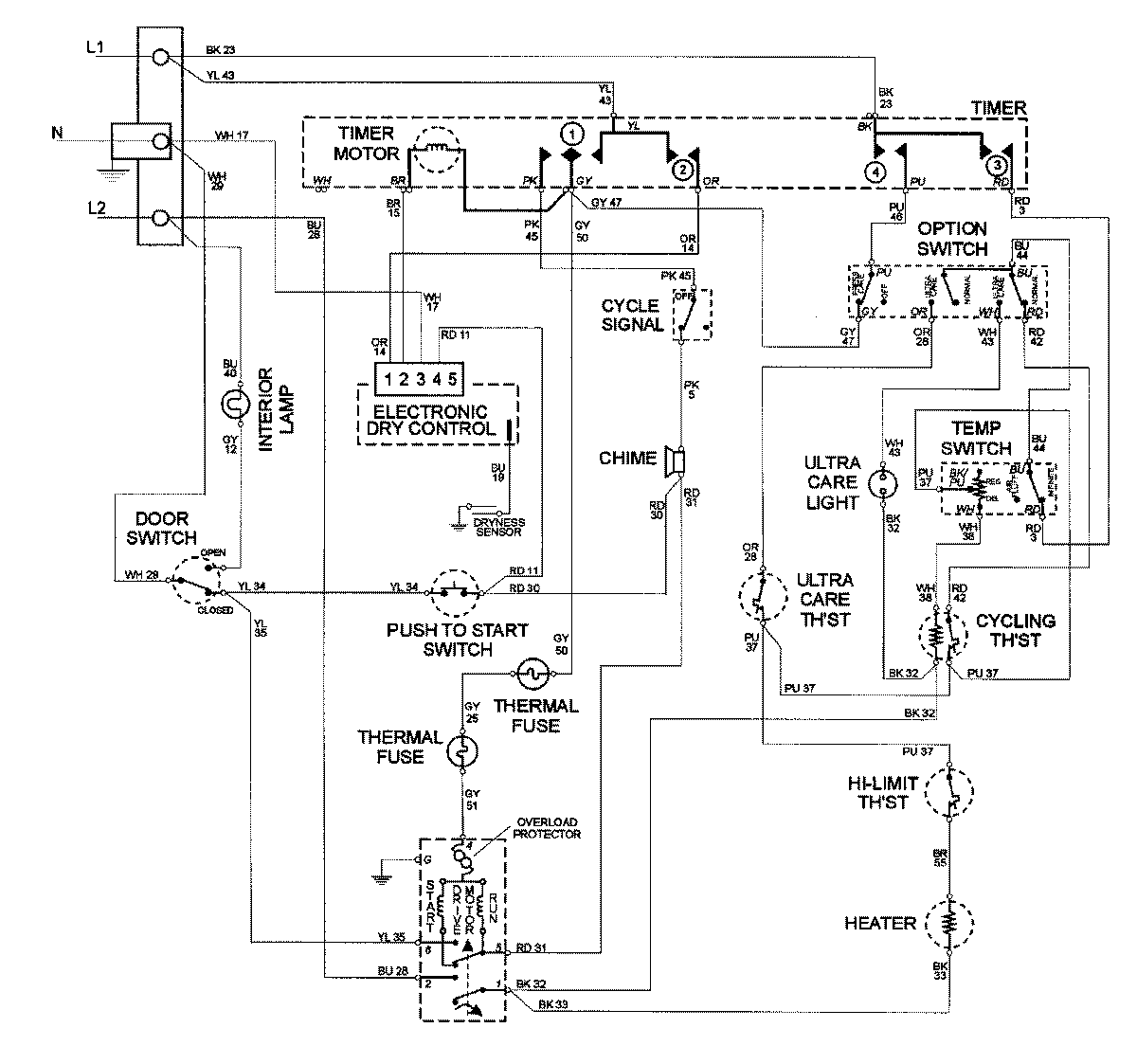
MDE8600AYW 09 – WIRING INFORMATIONadmin2025-04-26T10:02:10+00:00MDE8600AYW 09 – WIRING INFORMATION ProductsPositionProductNIMAY 15002585