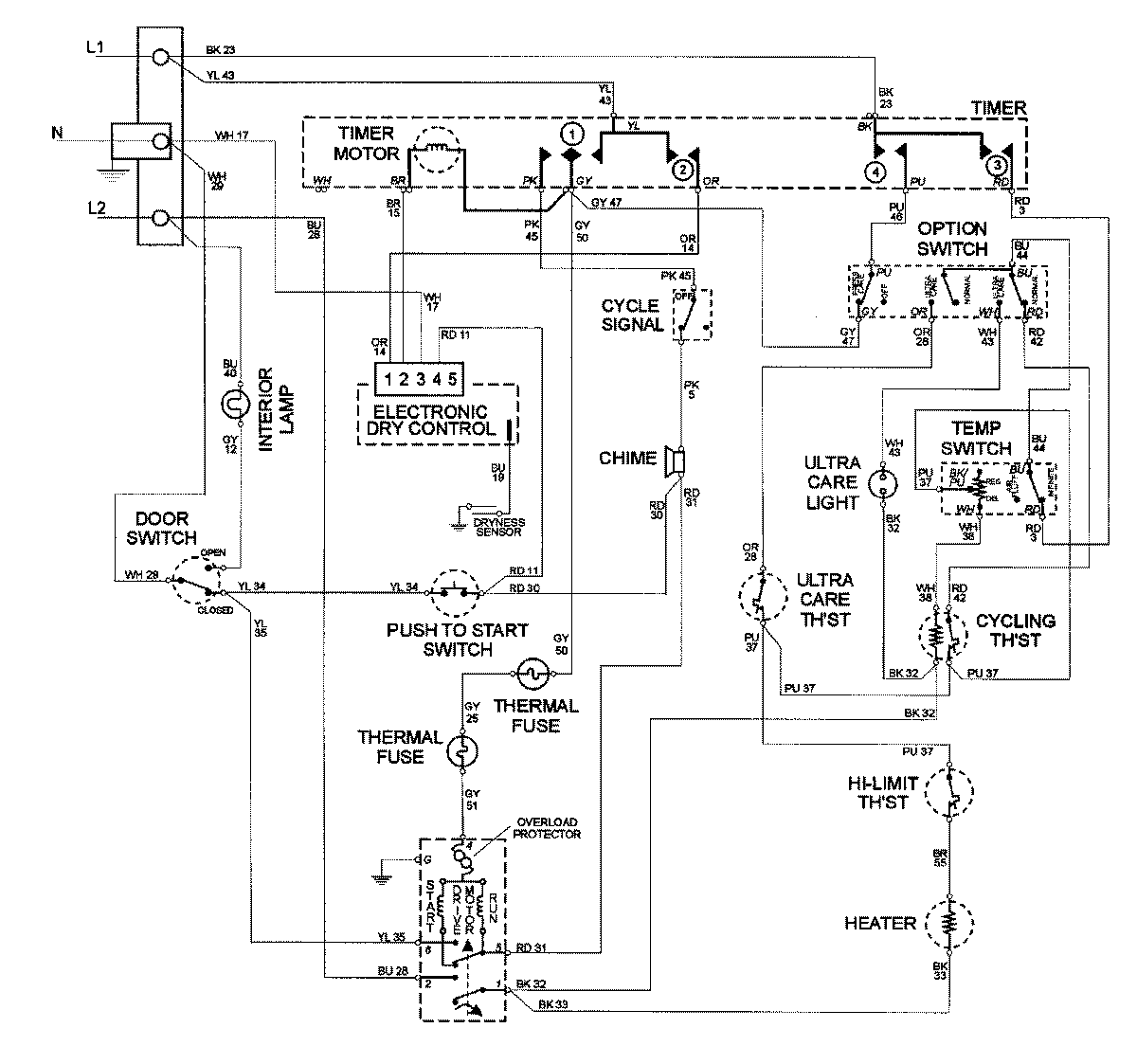
MDE8757AYQ 09 – WIRING INFORMATIONadmin2025-04-26T10:00:27+00:00MDE8757AYQ 09 – WIRING INFORMATION ProductsPositionProductNIMAY 15002678