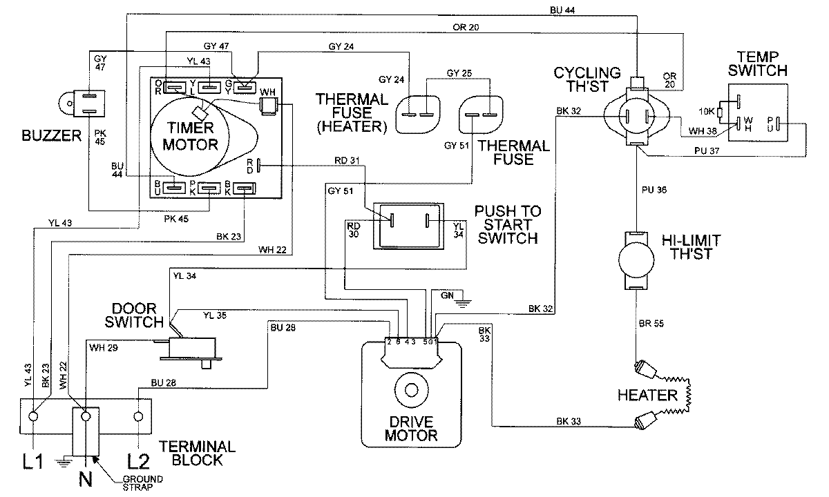
MDE9306AUW 08 – WIRING INFORMATIONadmin2025-04-26T09:59:16+00:00MDE9306AUW 08 – WIRING INFORMATION ProductsPositionProductNIMAY 15002305