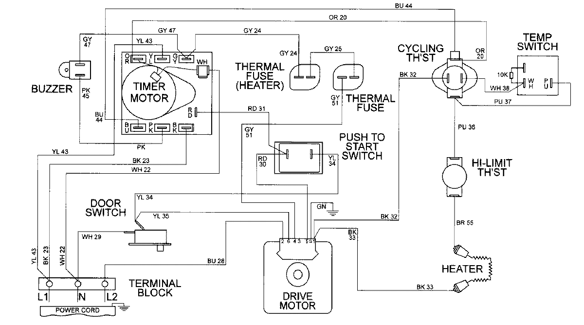
MDE9306AZA 08 – WIRING INFORMATIONadmin2025-04-26T09:58:16+00:00MDE9306AZA 08 – WIRING INFORMATION ProductsPositionProductNIMAY 15002316