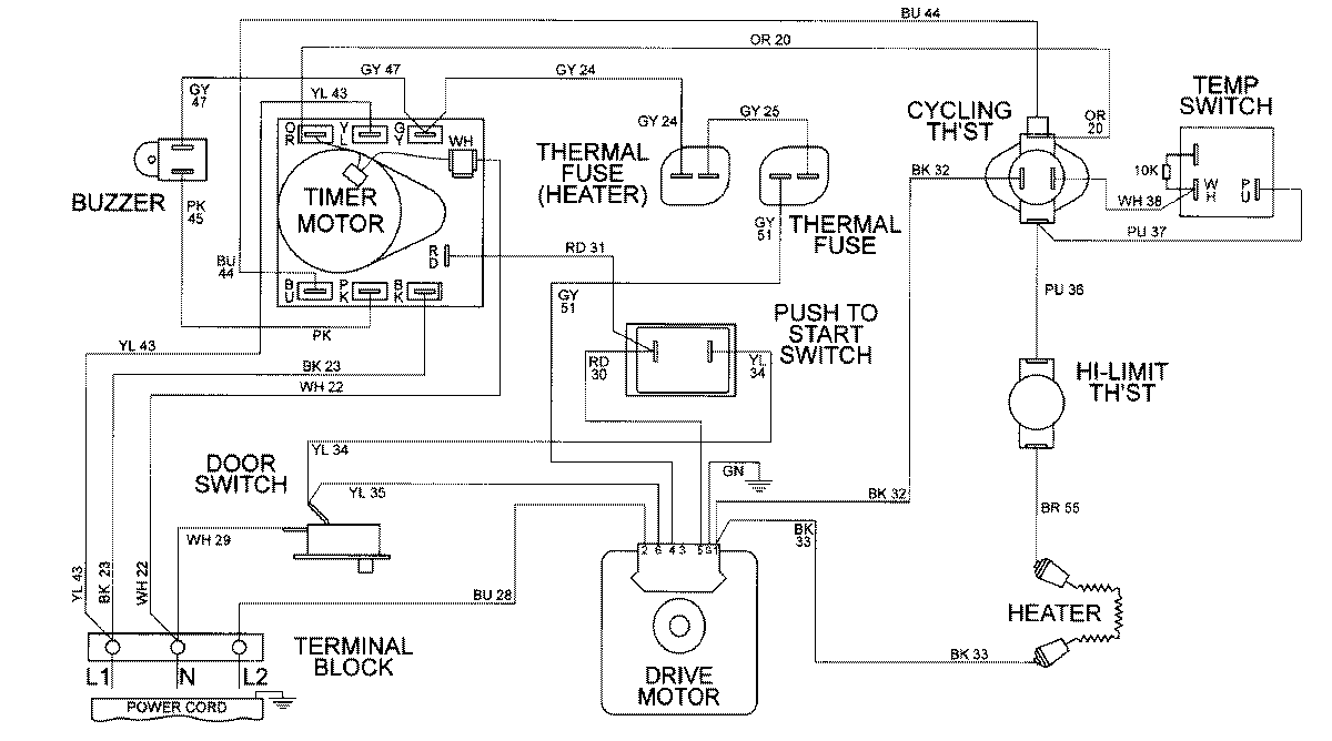
MDE9306AZW 08 – WIRING INFORMATIONadmin2025-04-26T10:00:59+00:00MDE9306AZW 08 – WIRING INFORMATION ProductsPositionProductNIMAY 15002316