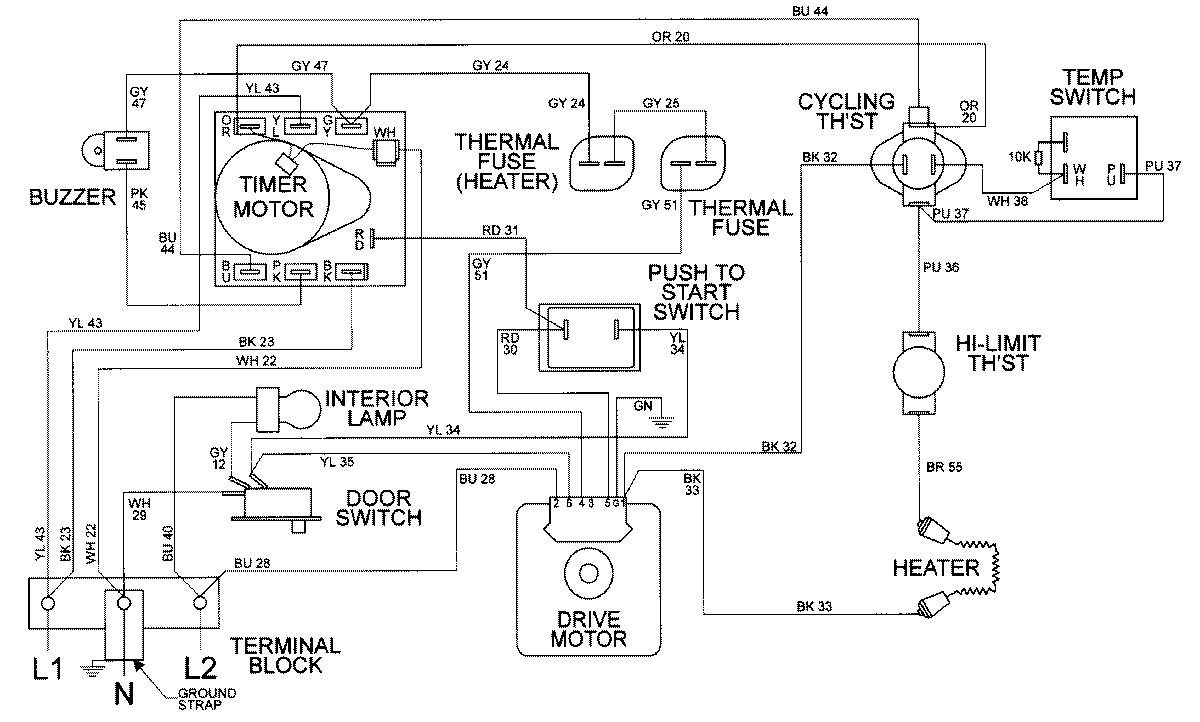
MDE9316AYW 14 – WIRING INFORMATIONadmin2025-04-26T10:00:02+00:00MDE9316AYW 14 – WIRING INFORMATION ProductsPositionProductNIMAY 15002307