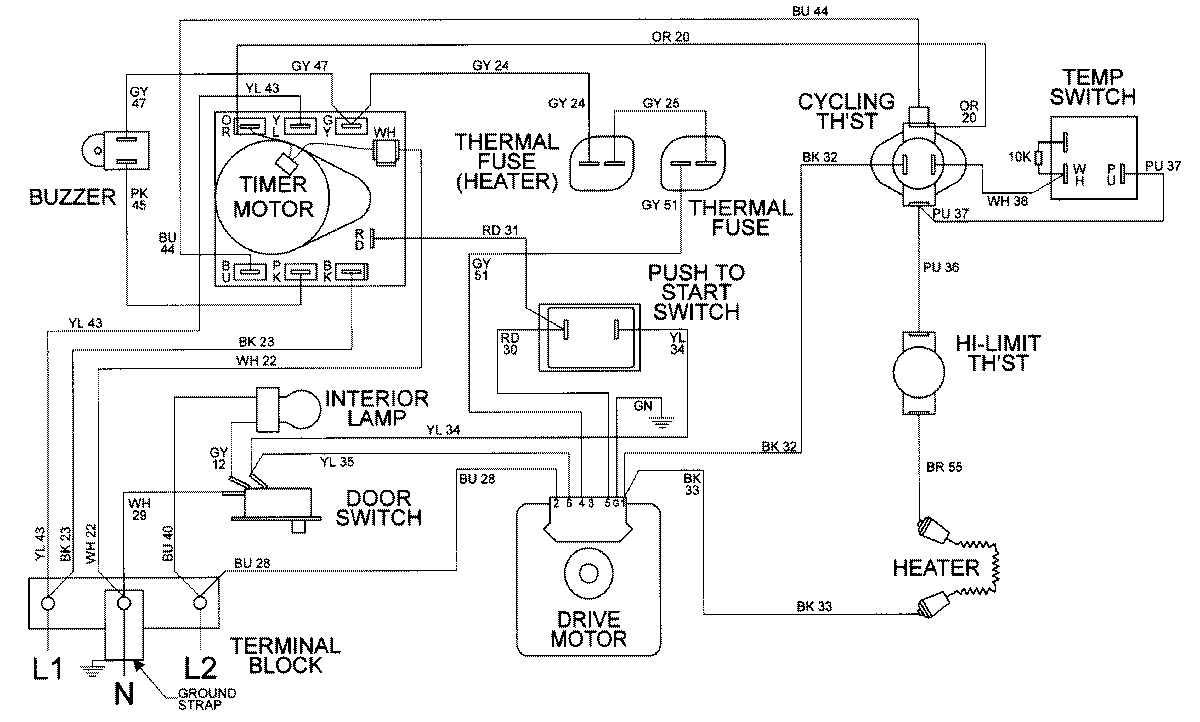
MDE9520AYQ 05 – WIRING INFORMATIONadmin2025-04-26T10:00:21+00:00MDE9520AYQ 05 – WIRING INFORMATION ProductsPositionProductNIMAY 15002307