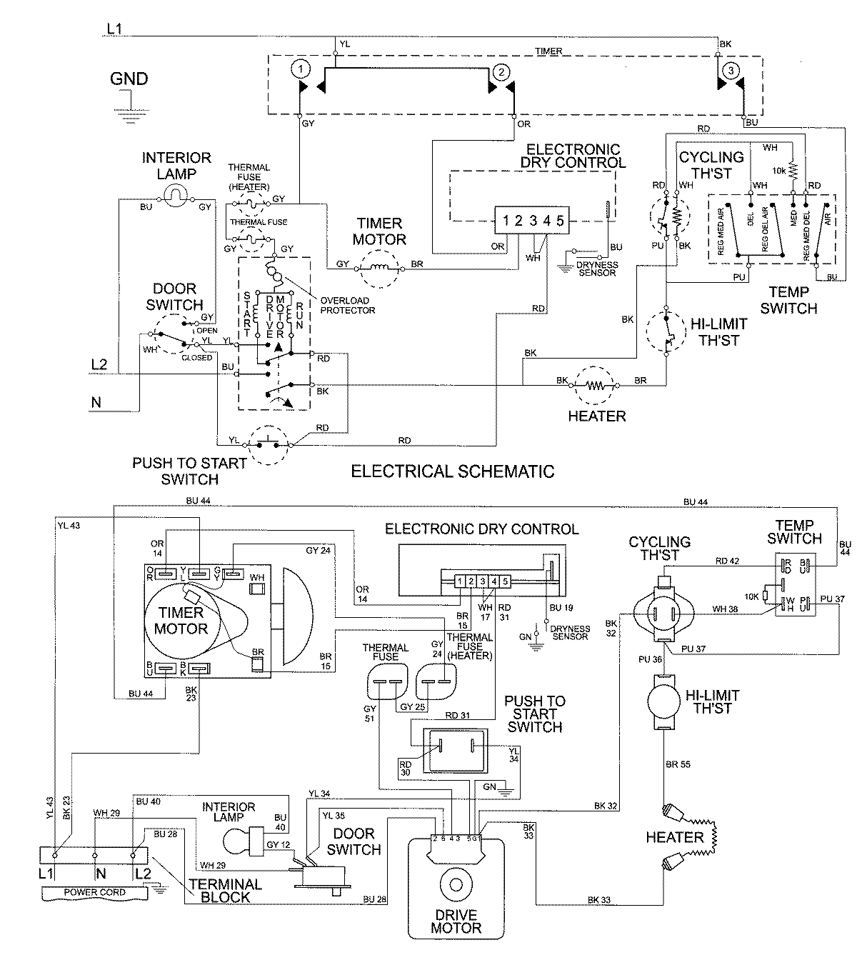
MDE9766AZW 08 – WIRING INFORMATIONadmin2025-04-26T10:01:05+00:00MDE9766AZW 08 – WIRING INFORMATION ProductsPositionProductNIMAY 15002676