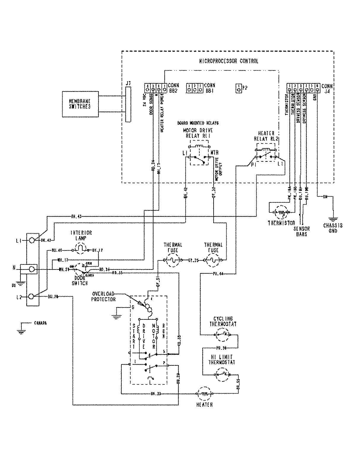
MDE9800AZW 06 – WIRING INFORMATIONadmin2025-04-26T09:59:52+00:00MDE9800AZW 06 – WIRING INFORMATION ProductsPositionProductNIMAY 15003447