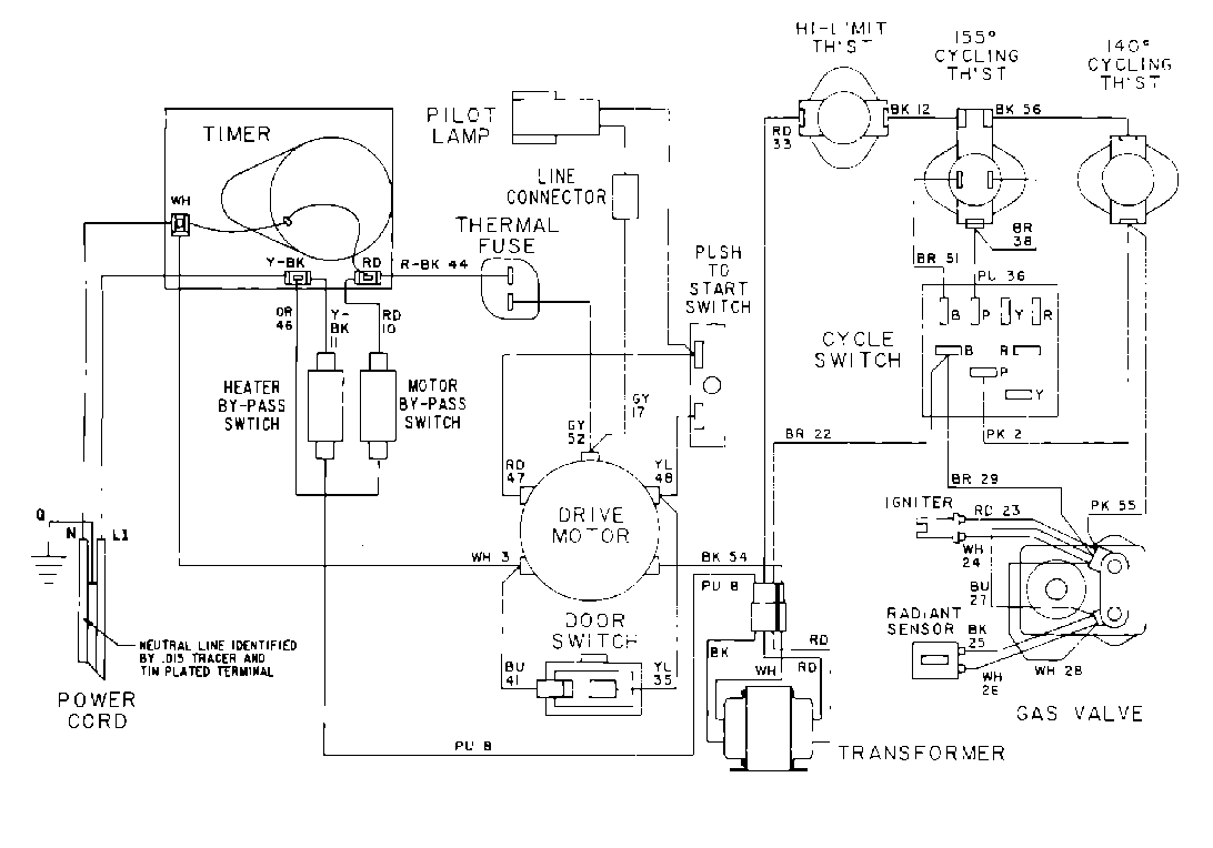
MDG12CSAGW 09 – WIRING INFORMATIONadmin2025-04-26T10:08:55+00:00MDG12CSAGW 09 – WIRING INFORMATION ProductsPositionProduct001DOWEL PIN FOR HANDLE