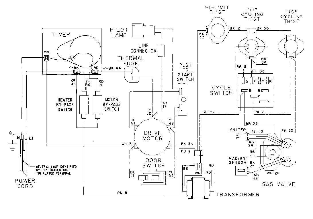
MDG12CSEGW 09 – WIRING INFORMATIONadmin2025-04-26T10:09:33+00:00MDG12CSEGW 09 – WIRING INFORMATION ProductsPositionProduct001DOWEL PIN FOR HANDLE