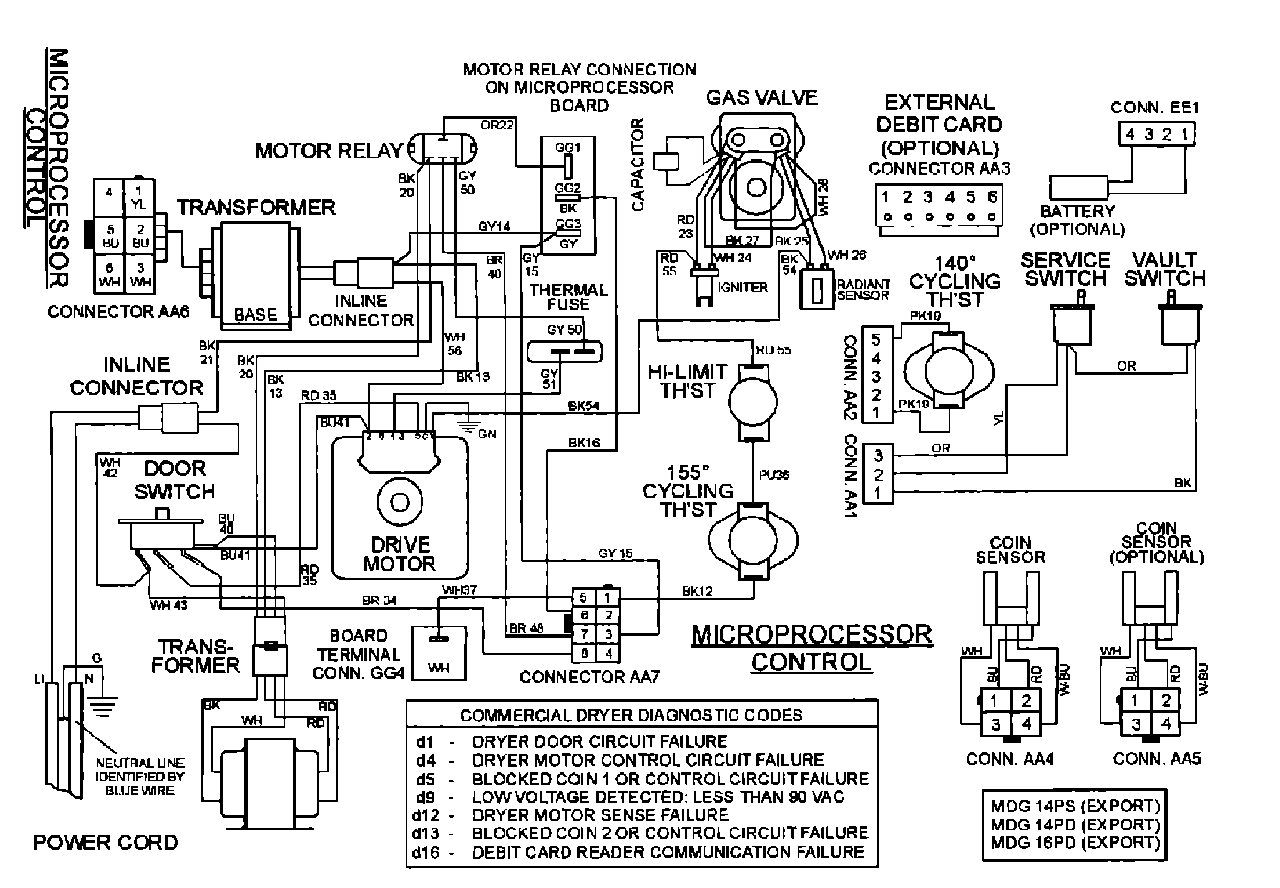
MDG14PDAEW 08 – WIRING INFORMATION

MDG14PDAEW 08 – WIRING INFORMATION

Products

PositionProduct
001DOWEL PIN FOR HANDLE