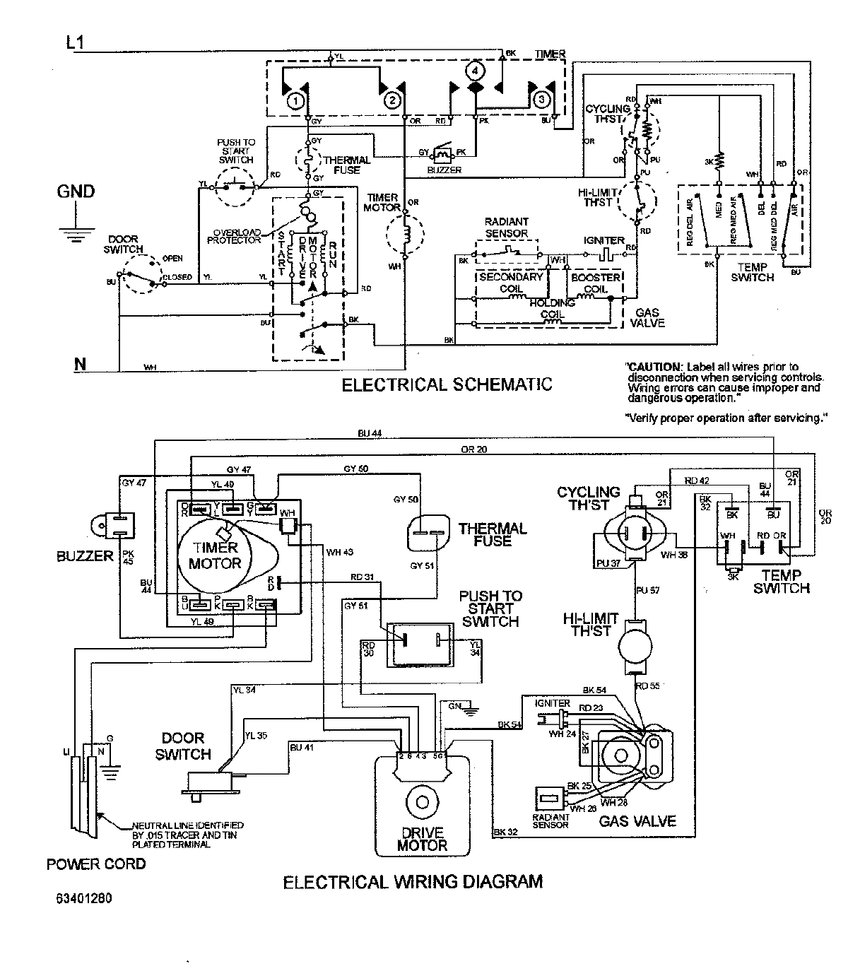
MDG2500BWW 08 – WIRING INFORMATIONadmin2025-04-26T10:10:51+00:00MDG2500BWW 08 – WIRING INFORMATION ProductsPositionProductNIMAY 15002735