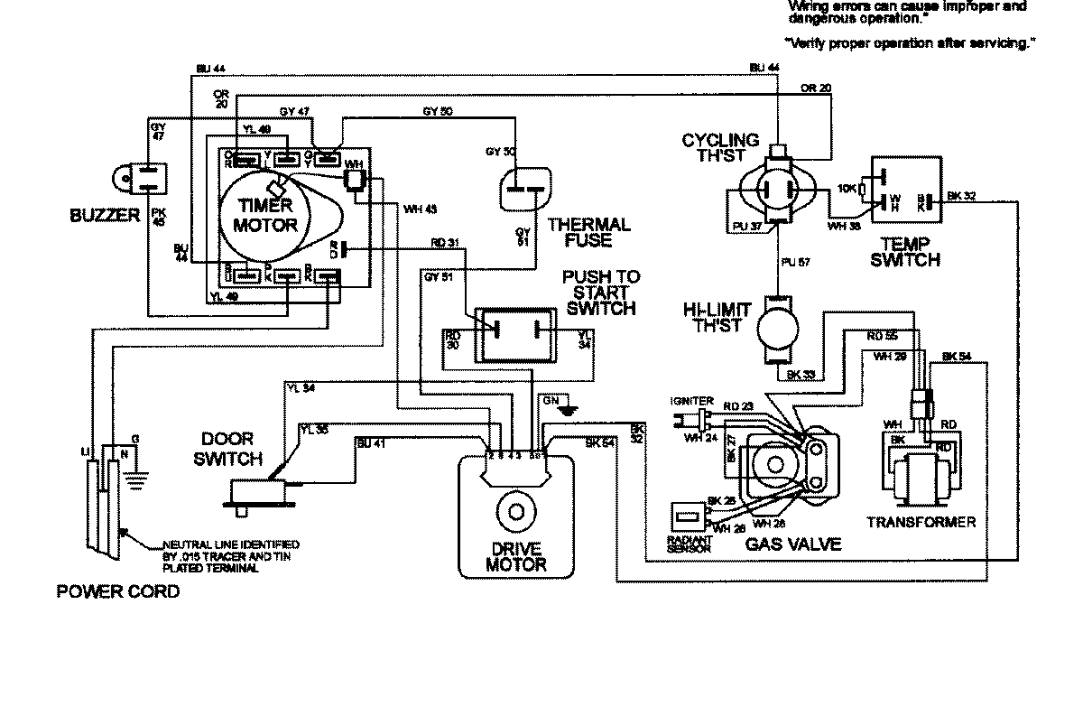
MDG3050AAW 08 – WIRING INFORMATIONadmin2025-04-26T10:13:59+00:00MDG3050AAW 08 – WIRING INFORMATION ProductsPositionProductNIMAY 15002414