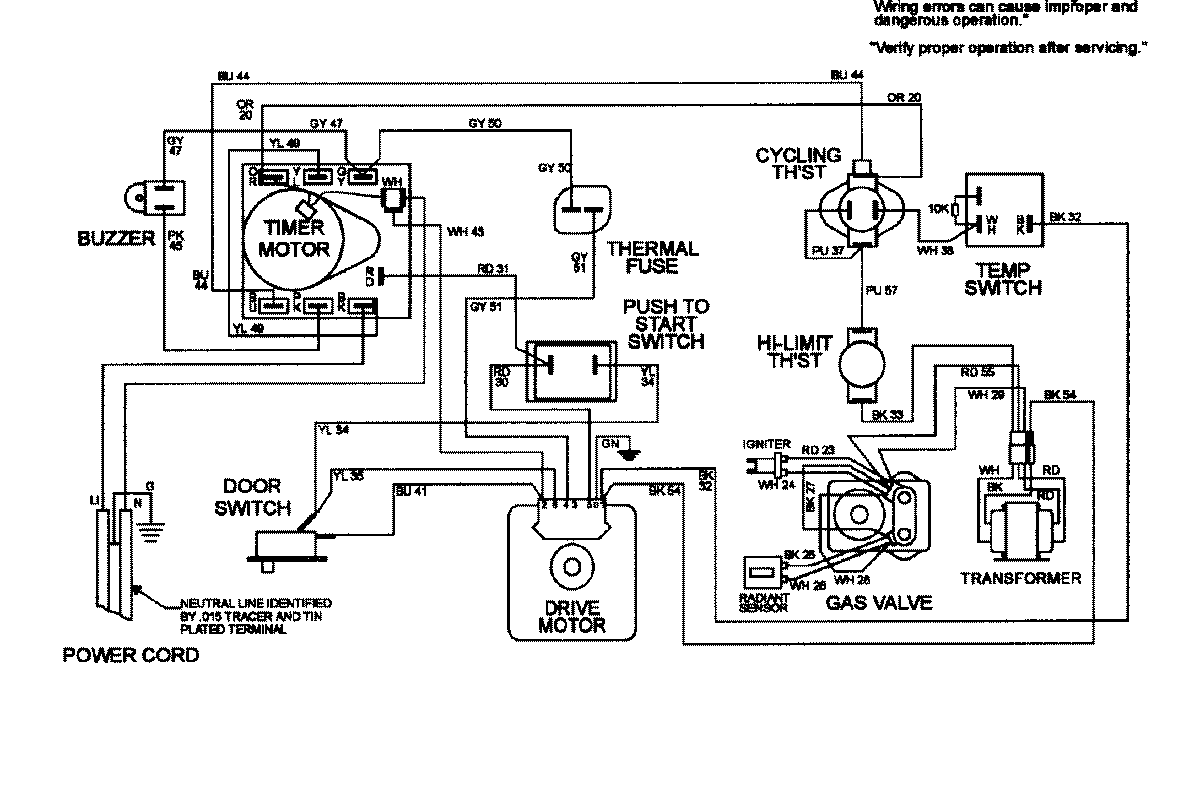
MDG3050AGW 08 – WIRING INFORMATIONadmin2025-04-26T10:12:44+00:00MDG3050AGW 08 – WIRING INFORMATION ProductsPositionProductNIMAY 15002414