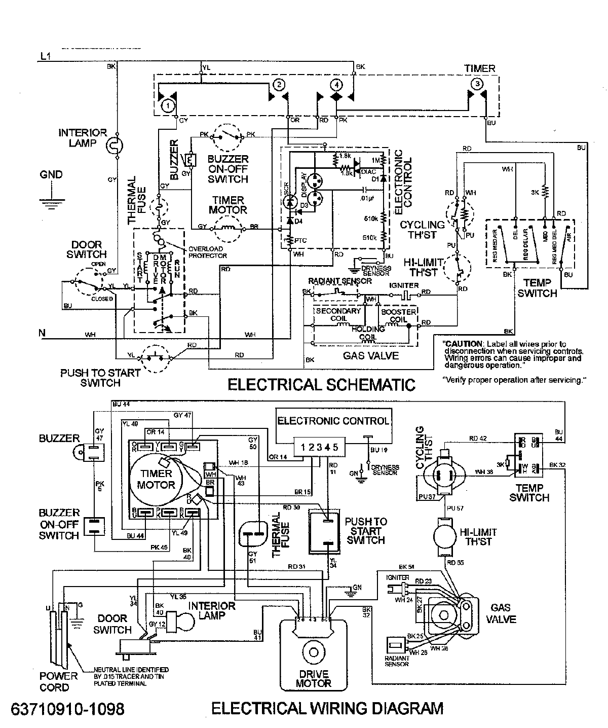
MDG3500BWQ 08 – WIRING INFORMATIONadmin2025-04-26T09:17:42+00:00MDG3500BWQ 08 – WIRING INFORMATION ProductsPositionProductNIMAY 15002654NIMAY 15002953