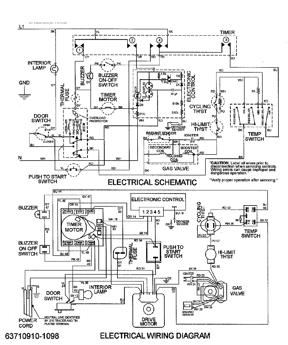
MDG3500BWW 08 – WIRING INFORMATIONadmin2025-04-26T09:18:38+00:00MDG3500BWW 08 – WIRING INFORMATION ProductsPositionProductNIMAY 15002654NIMAY 15002953