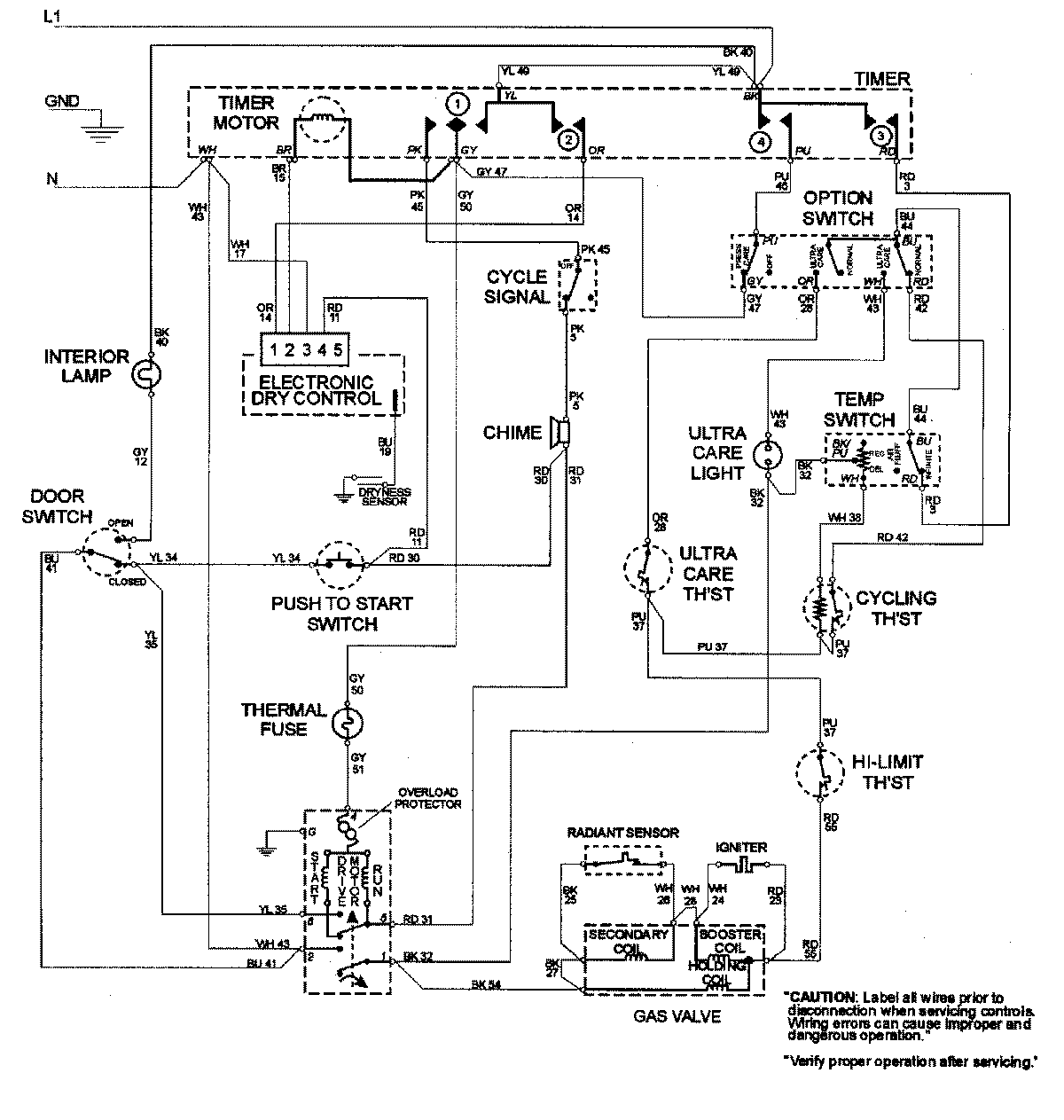
MDG4000AWQ 06 – WIRING INFORMATIONadmin2025-04-26T09:19:56+00:00MDG4000AWQ 06 – WIRING INFORMATION ProductsPositionProductNIMAY 15002681