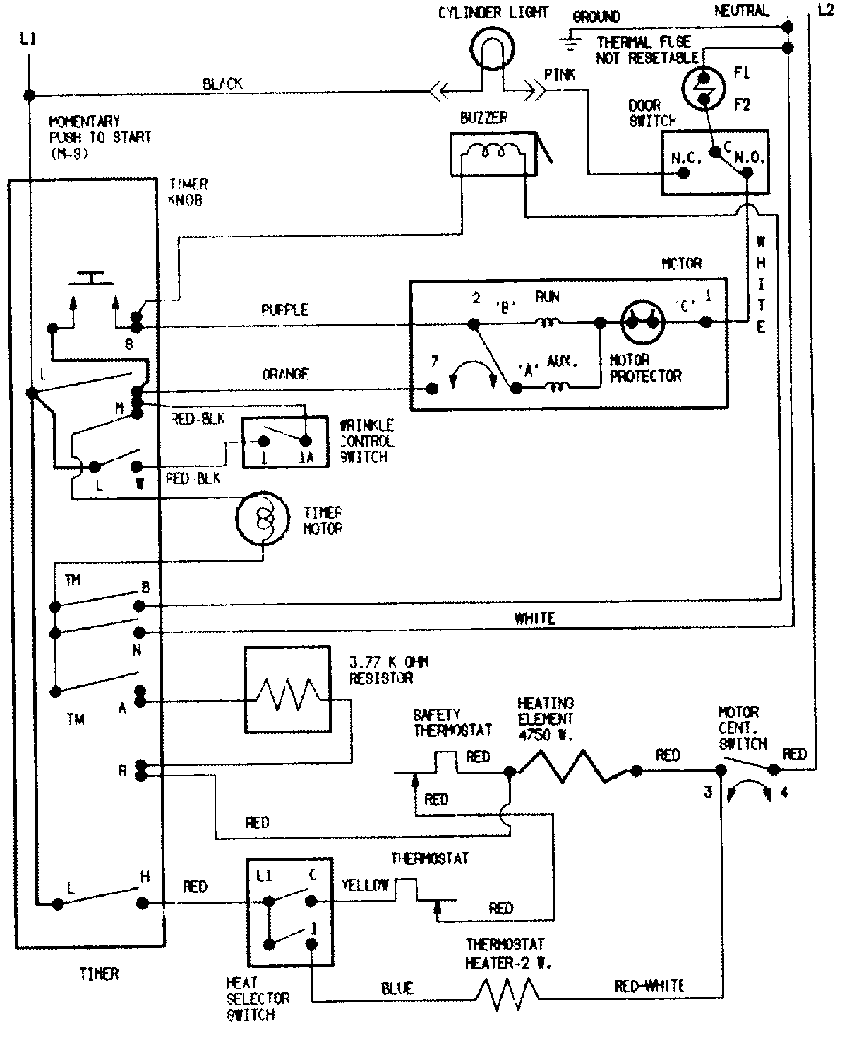
MDG508DAWK 06 – WIRING INFORMATIONadmin2025-04-26T09:21:02+00:00MDG508DAWK 06 – WIRING INFORMATION ProductsPositionProduct1MAY 15003808