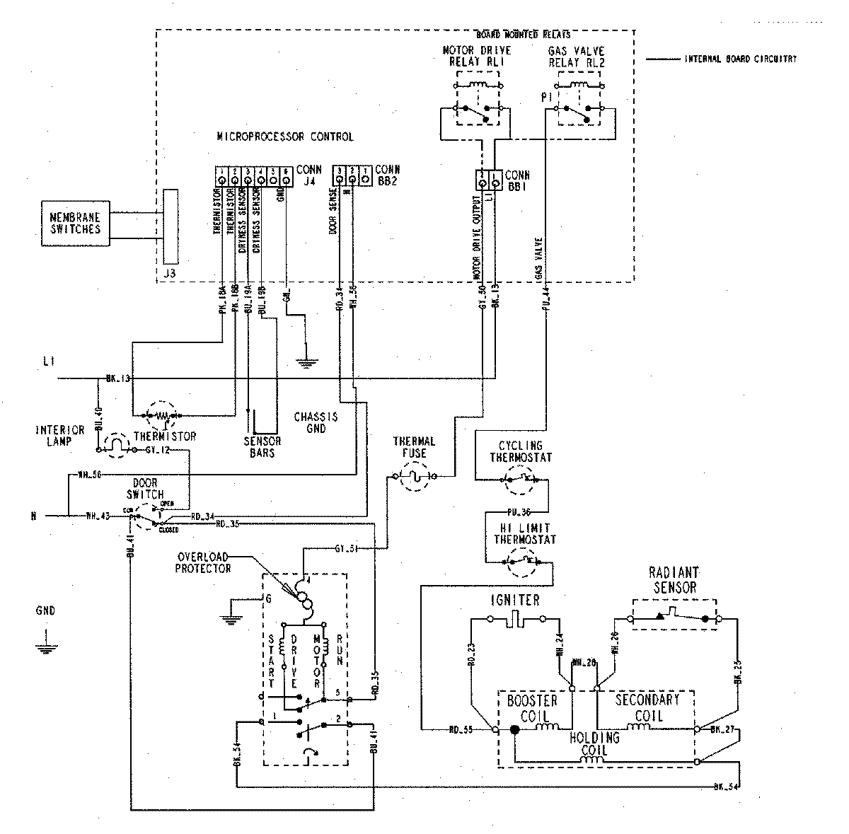
MDG5500AWQ 07 – WIRING INFORMATIONadmin2025-04-26T09:18:45+00:00MDG5500AWQ 07 – WIRING INFORMATION ProductsPositionProductNIMAY 15002722