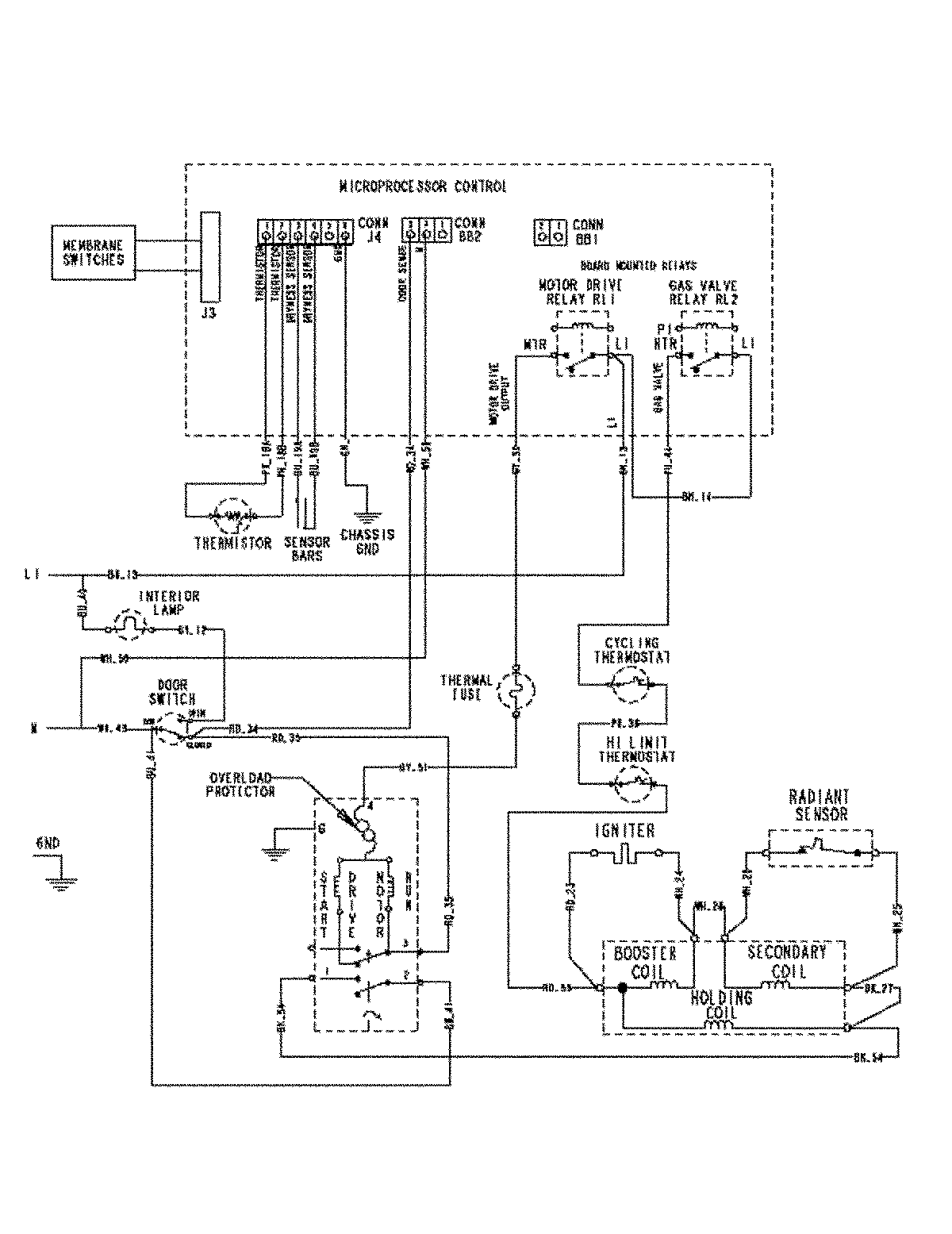
MDG5500AWQ 09 – WIRING INFORMATIONadmin2025-04-26T09:19:06+00:00MDG5500AWQ 09 – WIRING INFORMATION ProductsPositionProductNIMAY 15003450