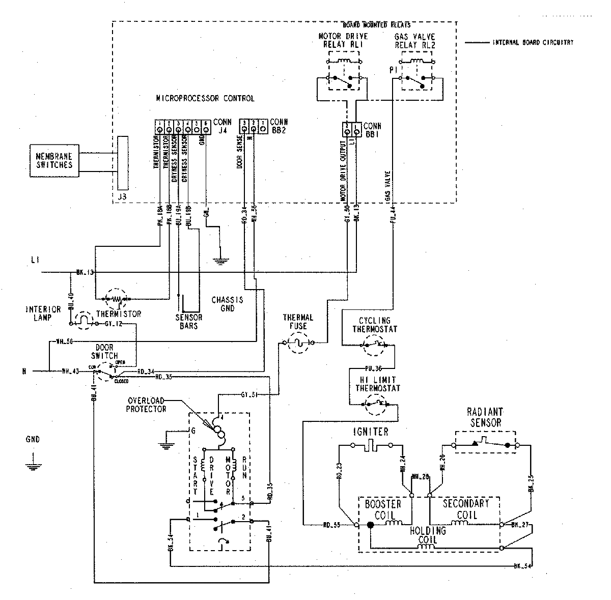
MDG5500AWW 07 – WIRING INFORMATIONadmin2025-04-26T09:20:36+00:00MDG5500AWW 07 – WIRING INFORMATION ProductsPositionProductNIMAY 15002722