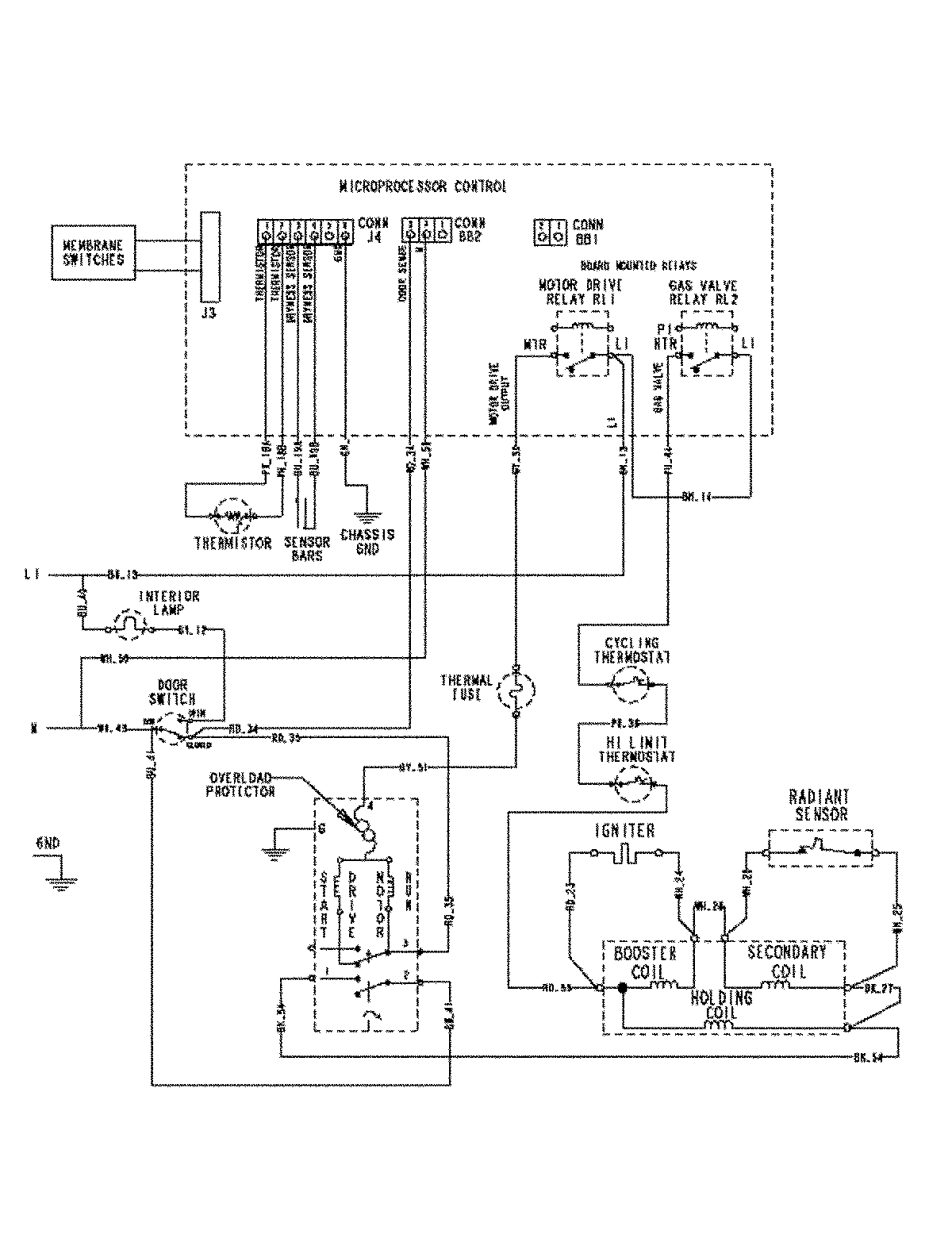
MDG5500AWW 08 – WIRING INFORMATION

MDG5500AWW 08 – WIRING INFORMATION

Products

PositionProduct
NIMAY 15003450